EasyManua.ls Logo

Emerson HKTV13 - Troubleshooting Chart; Power

Emerson HKTV13
38 pages
Print Icon
To Next Page IconTo Next Page
To Next Page IconTo Next Page
To Previous Page IconTo Previous Page
To Previous Page IconTo Previous Page
Loading...
32
TROUBLESHOOTING GUIDE
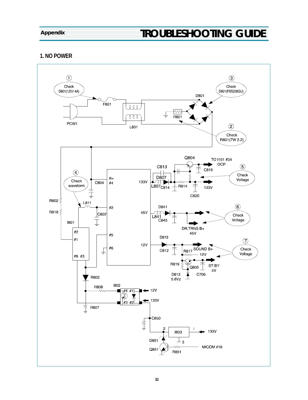
1. NO POWER
Appendix
All manuals and user guides at all-guides.com

Related product manuals