EasyManua.ls Logo

ES SYSTEM K 60 - Page 14

ES SYSTEM K 60
30 pages
Print Icon
To Next Page IconTo Next Page
To Next Page IconTo Next Page
To Previous Page IconTo Previous Page
To Previous Page IconTo Previous Page
Loading...
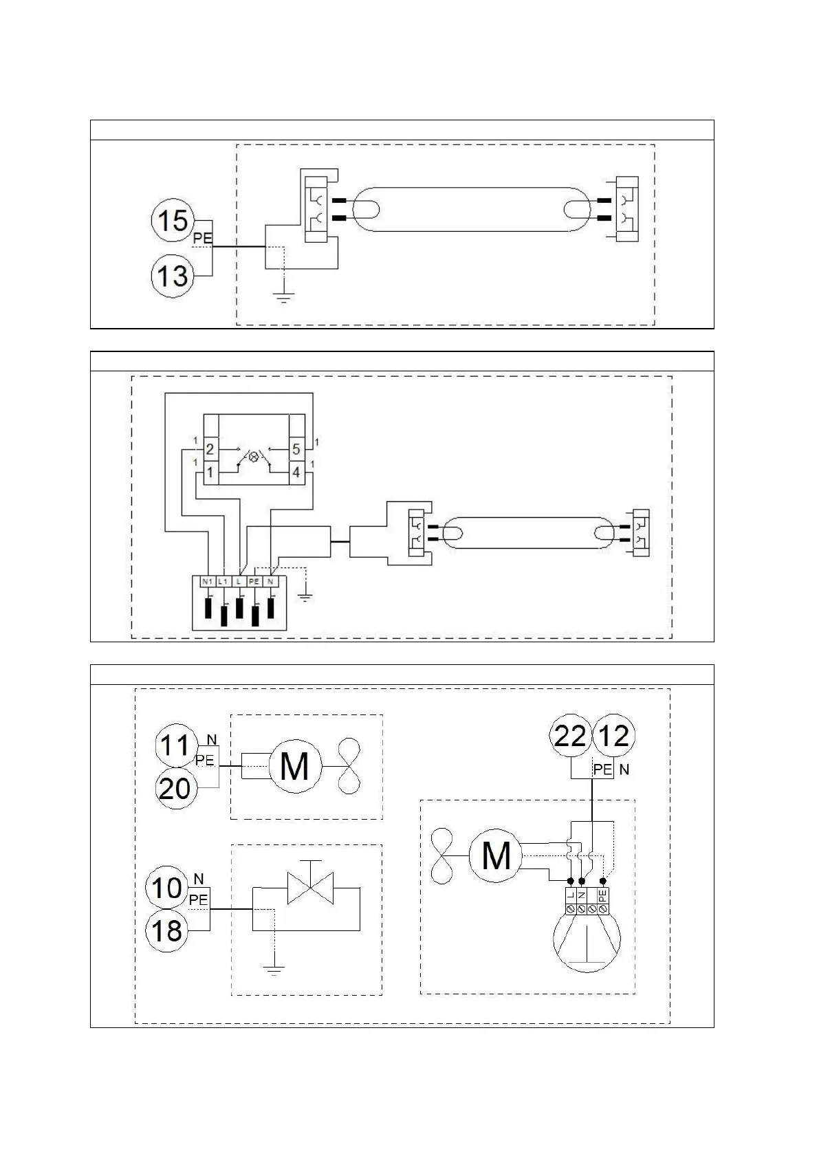
Upper lighting
Banner
Monoblock