EasyManua.ls Logo

Exmark Frontrunner FR20KC - Hydraulic Diagram

Exmark Frontrunner FR20KC
48 pages
Print Icon
To Next Page IconTo Next Page
To Next Page IconTo Next Page
To Previous Page IconTo Previous Page
To Previous Page IconTo Previous Page
Loading...
38
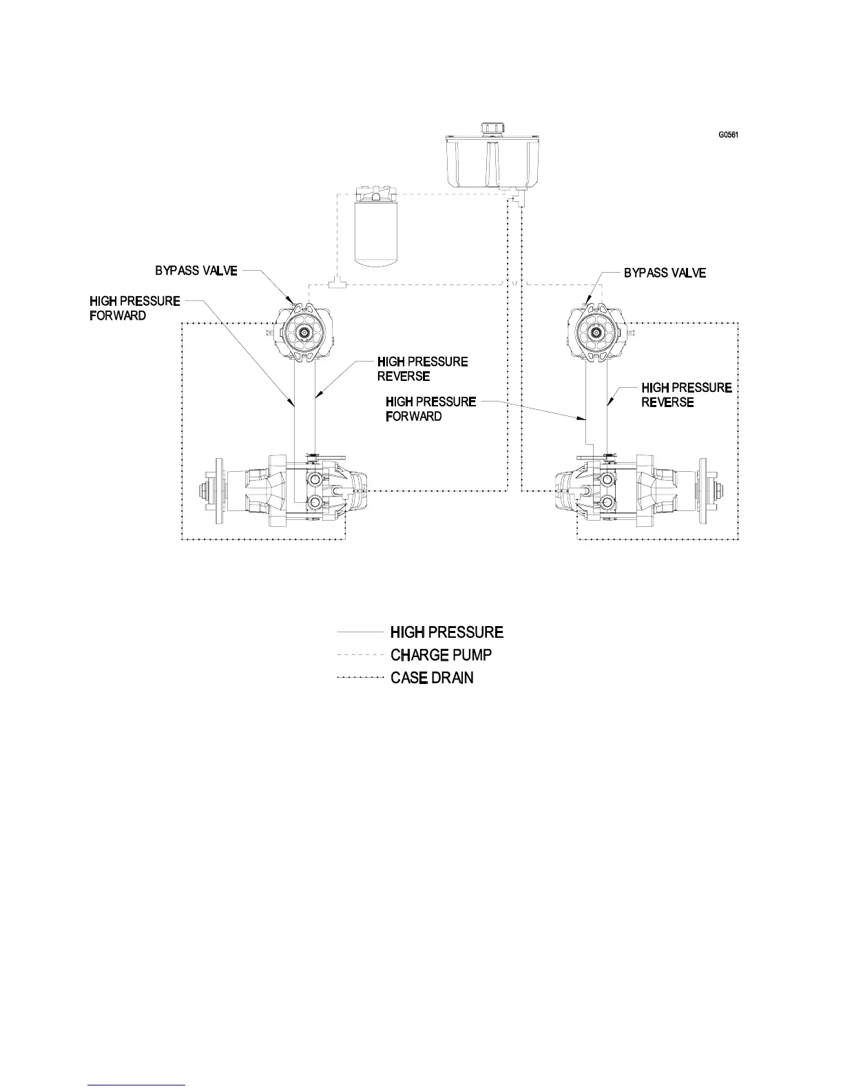
8. HYDRAULIC DIAGRAM

Related product manuals