EasyManua.ls Logo

Exmark SAR481KA30 - Page 38

Exmark SAR481KA30
44 pages
Print Icon
To Next Page IconTo Next Page
To Next Page IconTo Next Page
To Previous Page IconTo Previous Page
To Previous Page IconTo Previous Page
Loading...
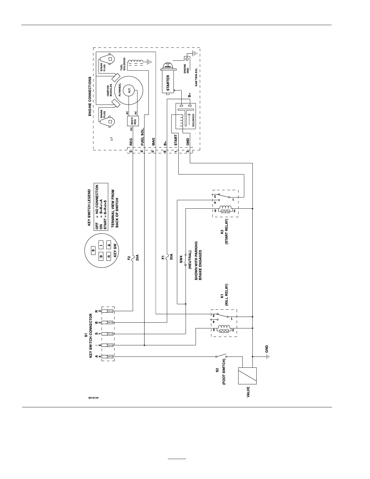
Schematics
ElectricalSchematic
38

Table of Contents

Related product manuals