EasyManua.ls Logo

Fiore FI310 - Page 10

Default Icon
24 pages
Print Icon
To Next Page IconTo Next Page
To Next Page IconTo Next Page
To Previous Page IconTo Previous Page
To Previous Page IconTo Previous Page
Loading...
10
11
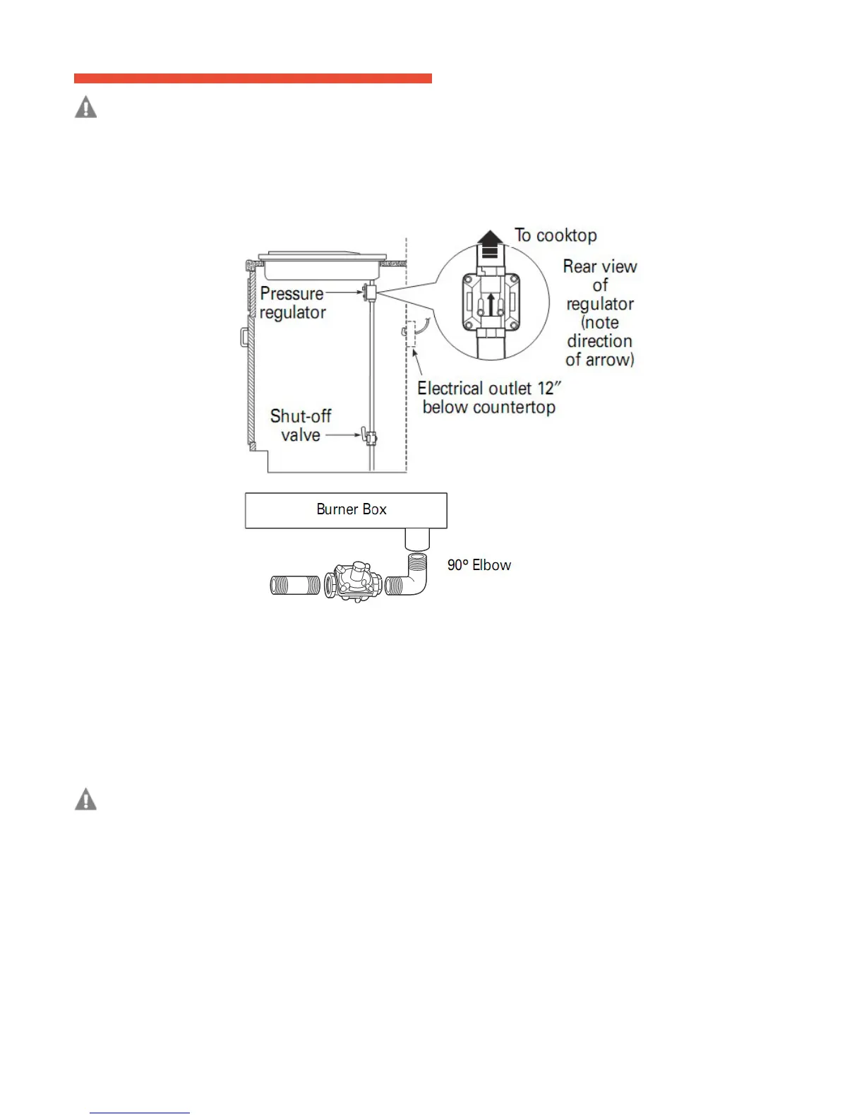
INSTALL PRESSURE REGULATOR
WARNING: Never reuse old exible connectors. The use of old exible connectors can cause gas leakage and per-
sonal injury. Always use new exible connectors when installing a gas appliance. To reduce the possibility of gas leakage,
apply Teon tape or a thread compound approved for use with LP or Natural gases to all threaded connections.
Screw the regulator onto the burner box bottom pipe connection. Make sure the top of the regulator is
facing
toward the cabinet front and the arrow on the back of the regulator points to the
cooktop.
OPTION: You can install a 90º elbow (not supplied) onto the gas inlet and route the gas connections to avoid
inter
ference when installed over an oven, with a downdraft vent, a warming drawer or other cabinetry
features.
Com-
plete the connection between the regulator and the shut-off
valve.
Before testing for leaks, make sure all burner knobs are in the OFF
position.
After connecting the cooktop to gas, check system for leakage with a manometer. If a manometer is not
available,
turn the gas supply on to the cooktop and use a liquid leak detector at all joints and connections to check for
leak
ing. Tighten all connections if necessary to prevent gas leakage in the cooktop or supply
line.
WARNING: Do not using ame to check for leaking.
Disconnect the cooktop and its individual shut-off valve from the gas supply piping system during any
pressure
testing of that system at test pressures greater than 1/2 psig (3.5
kPa).
Isolate the cooktop from the gas supply piping system by closing its individual shut-off valve during any
pressure
testing of the gas supply system at test pressures equal to or less than 1/2 psig (3.5
kPa).
CONNECT
ELECTRICAL
Check to make sure the receptacle is properly
grounded.
PLUG IN THE POWER
CO R D.