EasyManua.ls Logo

Fisher 4660 - Page 15

Fisher 4660
16 pages
Print Icon
To Next Page IconTo Next Page
To Next Page IconTo Next Page
To Previous Page IconTo Previous Page
To Previous Page IconTo Previous Page
Loading...
Type 4660
15
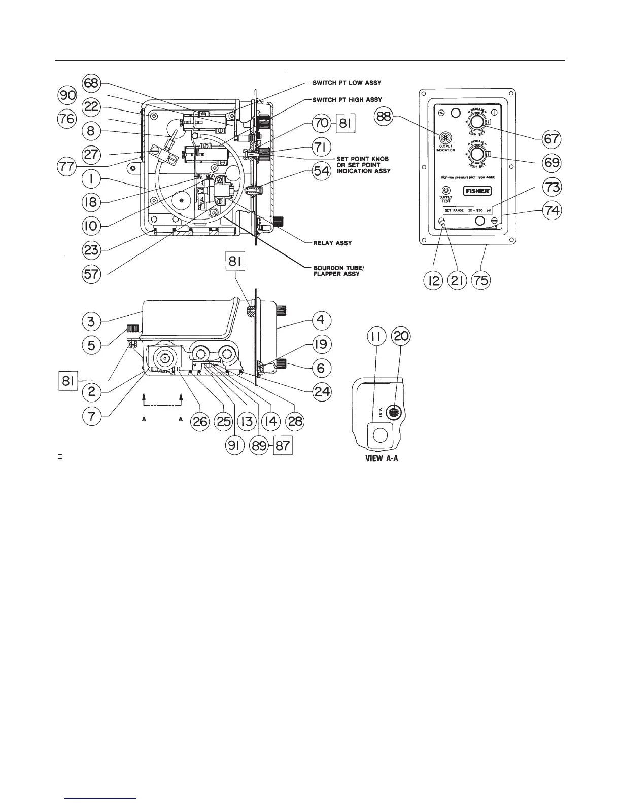
Figure 8. Type 4660 Pilot Assembly
48A3536-H/DOC
APPLY SEALANT

Related product manuals