EasyManua.ls Logo

FLOWMAX 170 - Page 36

FLOWMAX 170
87 pages
Print Icon
To Next Page IconTo Next Page
To Next Page IconTo Next Page
To Previous Page IconTo Previous Page
To Previous Page IconTo Previous Page
Loading...
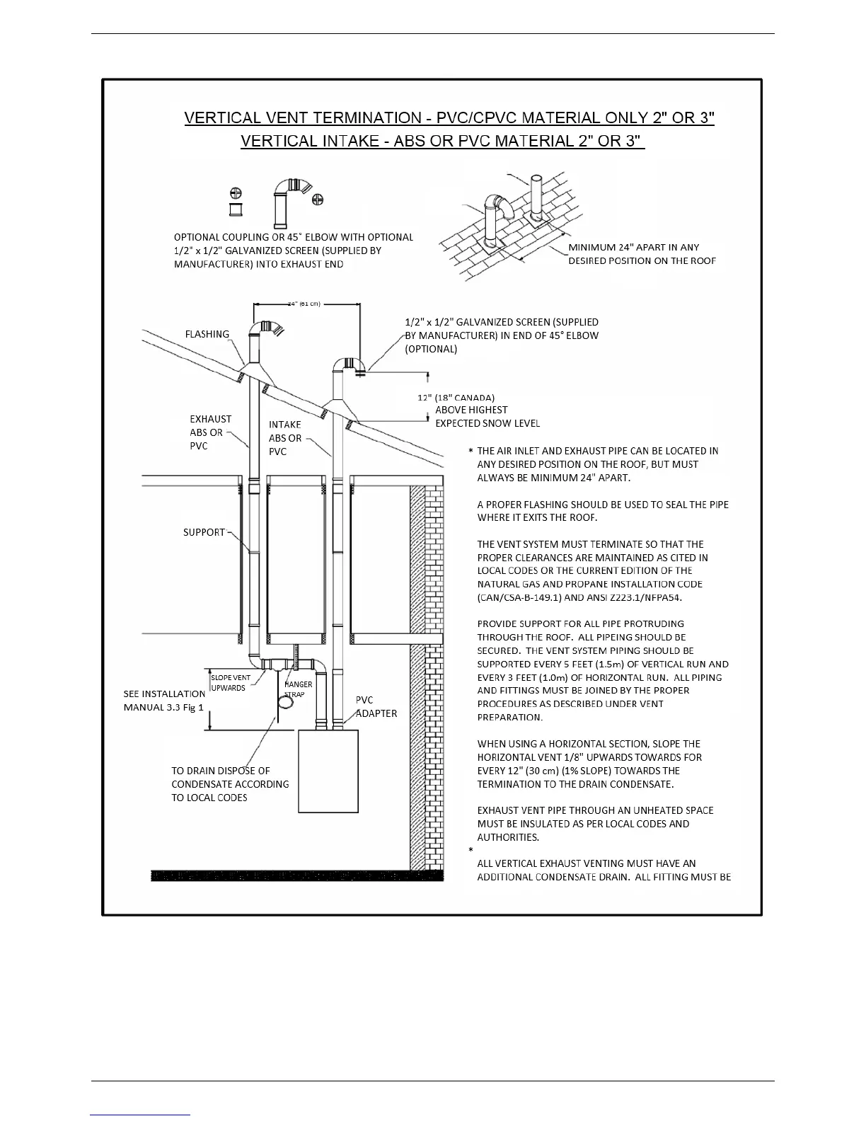
INSTALLATION INSTRUCTIONS
32