EasyManua.ls Logo

freightliner MT45 2019 - Page 28

freightliner MT45 2019
89 pages
Print Icon
To Next Page IconTo Next Page
To Next Page IconTo Next Page
To Previous Page IconTo Previous Page
To Previous Page IconTo Previous Page
Loading...
28
Genuine OEM Parts 1.800.233.4823 www.morganolsonparts.com
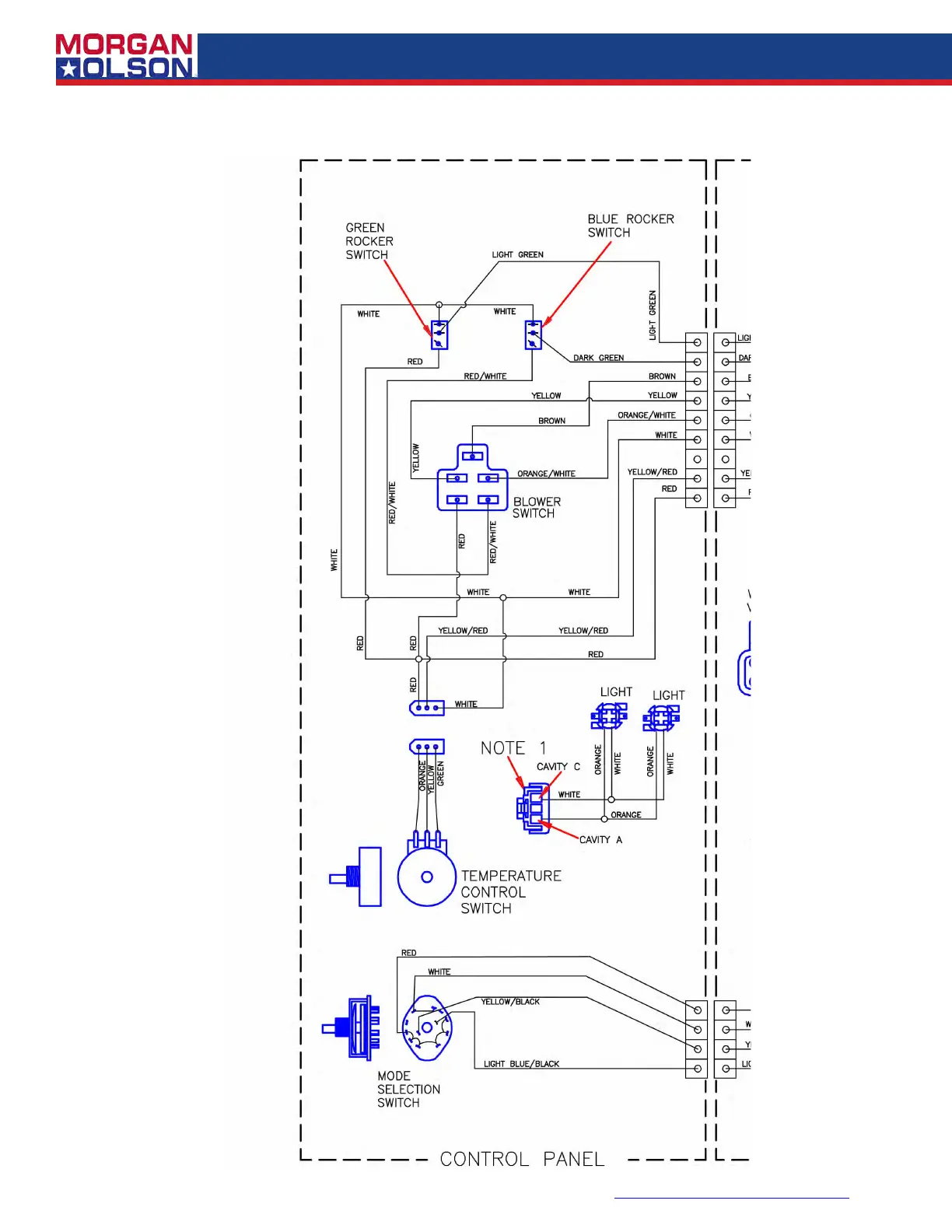
WIRING DIAGRAM (Enlargement 3 of 3)

Table of Contents