EasyManua.ls Logo

Friedrich racservmn - Ys09

Friedrich racservmn
64 pages
Print Icon
To Next Page IconTo Next Page
To Next Page IconTo Next Page
To Previous Page IconTo Previous Page
To Previous Page IconTo Previous Page
Loading...
58
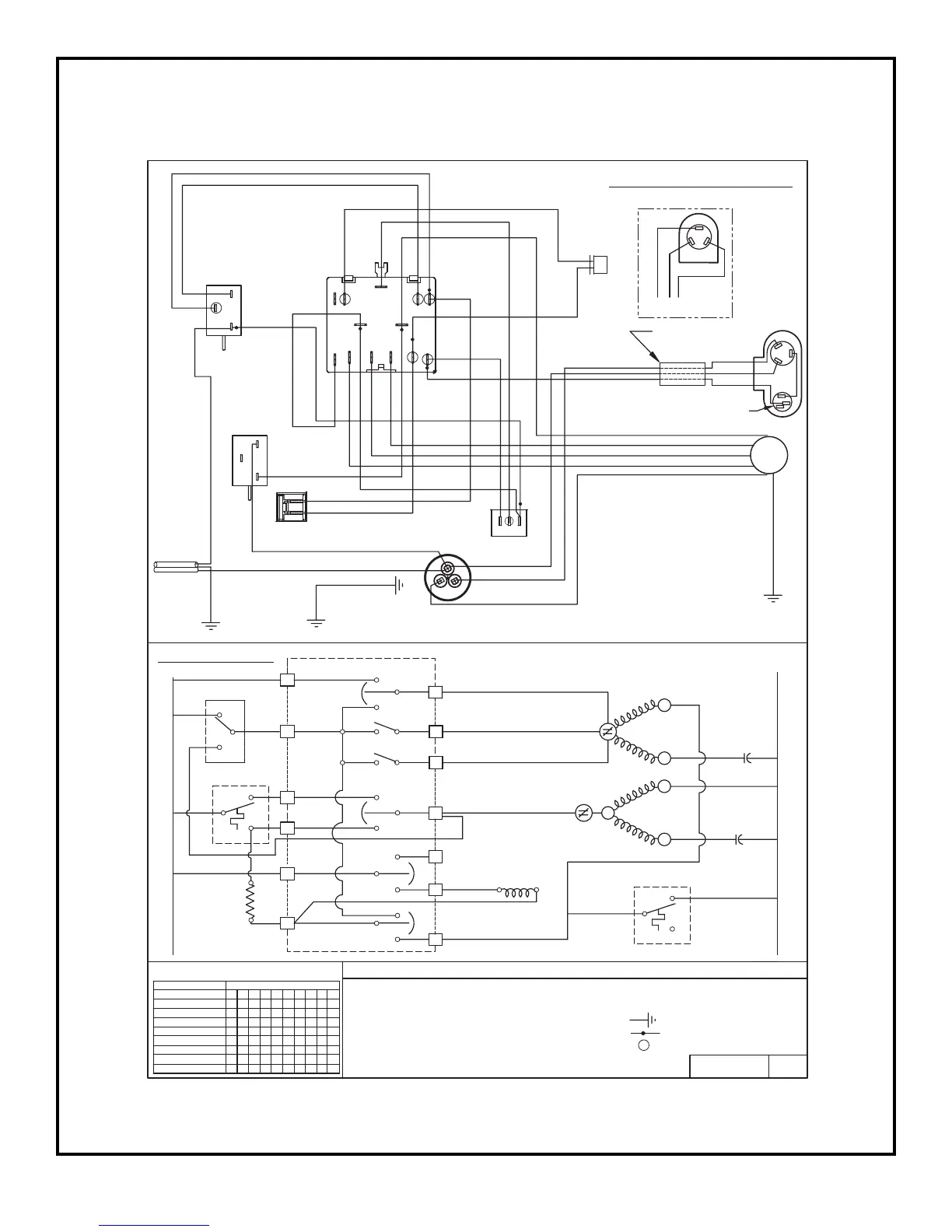
MODEL
YS09J10B-A
PART NO. REV.
619-142-17
- COMBINATION TERMINAL
L E G E N D
- GROUND LEAD
- PLASTIC INSULATOR
- CAPACITOR
- FAN MOTOR
- OVERLOAD PROTECTOR
- INDOOR THERMOSTAT
- MONEY SAVER
- ANTICIPATOR RESISTOR
- REVERSING VALVE
- COMPRESSOR
COMPR
RV
OVLD
IDT
MTR
AR
MS
CAP
PURPLE
CAPACITOR
MOTOR
GRAY
FAN
ORANGE
BROWN
BLACK
BLUE
WHITE
ROCKER SWITCH
BROWN
BLUE
H
ER
M
RED
c
GRAY
BROWN
SWITCH
BLUE
1
BLACK OR WHITE
ANTICIPATOR
FAN
RED
RESISTOR
BLUE
PINK
WHITE
PURPLE
BLUE
BLACK
WHITE
ORANGE
2
BLUE
THERMOSTAT
BLUE
RED
3
BROWN
RED
YELLOW
RED
BLUE
5
C
4
2
L
M
H
IDT
L1
7
AR
AR
C2
SYSTEM SWITCH
10
9
8
2
1
YES
1
3
3
1
3
NO
2
MS
MS
L1
3
5
6
4
2
1
LOW
HIGH
MEDIUM
C
OVLD
OVLD
C
FAN
HERM
COMPR
C
CAP
MTR
R
SWITCH LOGIC
SWITCH POSITION
FAN ONLY
MEDIUM COOL
OFF
LOW COOL
HIGH COOL
HIGH HEAT
LOW HEAT
MEDIUM HEAT
1 2 3 4 5 6 7 8 9 10
O O O O O O O O O O
X O O O O O O O O O
X = CLOSED
0 = OPEN
CIRCUIT
O O O X O X O X O X
O X O O O X O X O X
O O X O O X O X O X
O O X O X O X O X O
O X O O X O X O X O
O O O X X O X O X O
VALVE
REVERSING
WHITE
BLACK
CORD
SUPPLY
YELLOW
S
S
R
- OUTDOOR THERMOSTAT
ODT
RV
L2
01
RED
BLUE
ALTERNATE
COMPRESSOR
(GE)
BLUE
SYSTEM
BLACK
ODT
3
2
1
THERMOSTAT
1
3
2
PINK
DEFROST
WHITE
TO CHASSIS
WIRING DIAGRAM
GREEN
TO CAPACITOR
BRACKET
L
5L1
H
C
AR M
3
MS
4
C2
2
SCHEMATIC
1
RIBBED CONDUCTOR OR BLUE
SMOOTH CONDUCTOR OR BROWN
YELLOW
GREEN/
GREEN OR
TO CAPACITOR
BRACKET
BLUE
BLACK
RED
COMPRESSOR
WIRE HARNESS
OVERLOAD
PROTECTOR
C
BLACK
BLUE
RED
R
S
COMPRESSOR
R
S
C
TERMINAL
MAY VARY.
ORIENTATION
MARKINGS ON
REFER TO
COMPRESSOR
MOTOR MOUNT
TO INNERWALL/
GREEN/YELLOW
GREEN OR
2
3
1

Related product manuals