EasyManua.ls Logo

Fujitsu ASU12RLF1 - Wiring Diagrams

Fujitsu ASU12RLF1
46 pages
Print Icon
To Next Page IconTo Next Page
To Next Page IconTo Next Page
To Previous Page IconTo Previous Page
To Previous Page IconTo Previous Page
Loading...
- (01 - 08) -
WALL MOUNTED TYPE
ASU9-12RLF1
WALL MOUNTED TYPE
ASU9-12RLF1
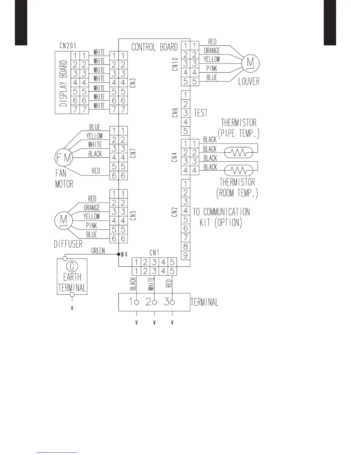
WIRING DIAGRAMS5.
MODELS
: ASU9RLF1, ASU12RLF1

Other manuals for Fujitsu ASU12RLF1

Related product manuals