EasyManua.ls Logo

Fujitsu AUU7RLF - 4. Wiring diagrams

Fujitsu AUU7RLF
319 pages
Print Icon
To Next Page IconTo Next Page
To Next Page IconTo Next Page
To Previous Page IconTo Previous Page
To Previous Page IconTo Previous Page
Loading...
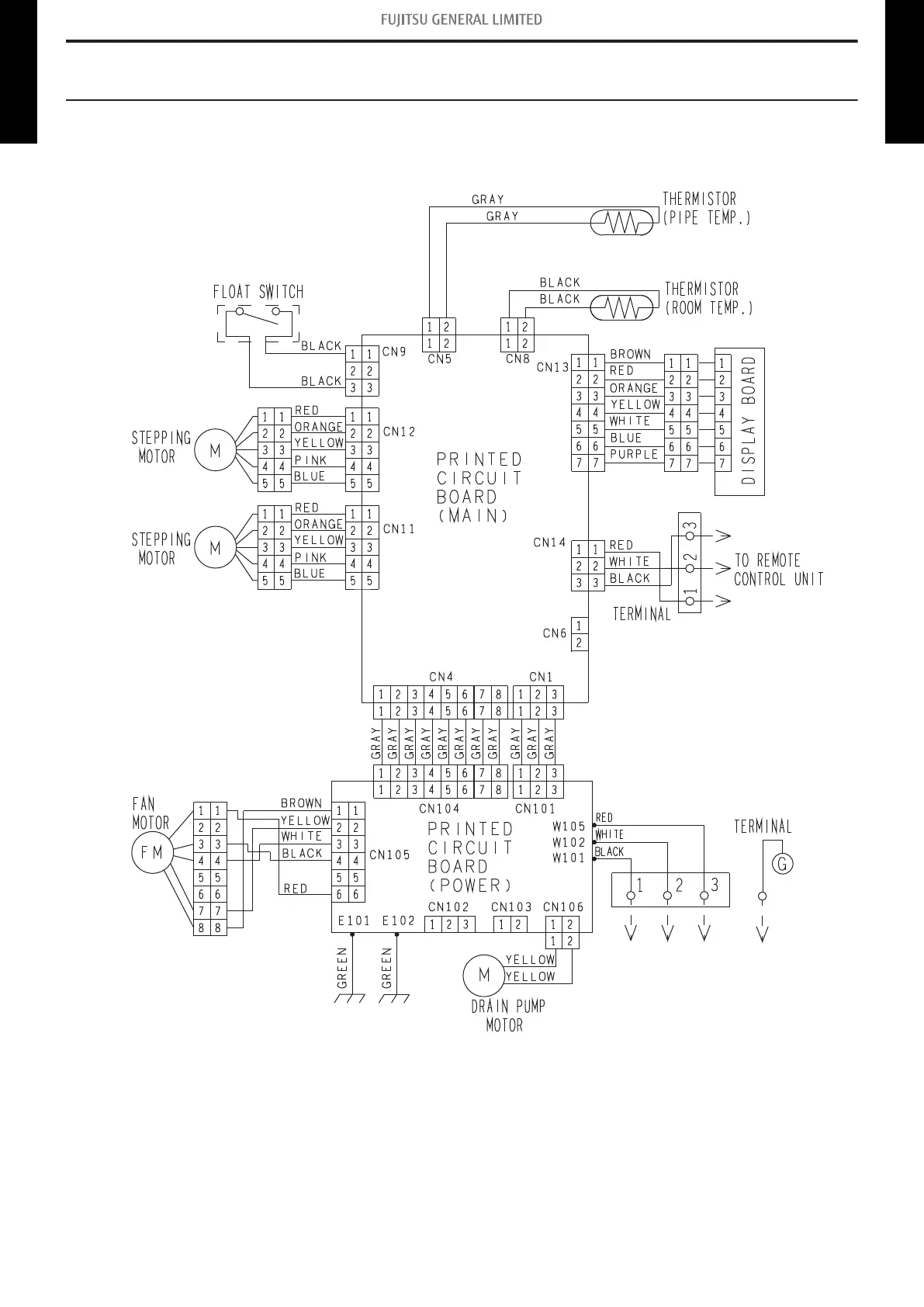
4. Wiring diagrams
4-1. Compact cassette type
¢
Models: AUU7RLF, AUU9RLF, AUU12RLF, and AUU18RLF
- 30 -
4-1. Compact cassette type 4. Wiring diagrams
MULTI TYPE
2, 3, 4 ROOMS TYPE
MULTI TYPE
2, 3, 4 ROOMS TYPE

Table of Contents

Related product manuals