EasyManua.ls Logo

Gamry Reference 3000 - Page 22

Gamry Reference 3000
106 pages
Print Icon
To Next Page IconTo Next Page
To Next Page IconTo Next Page
To Previous Page IconTo Previous Page
To Previous Page IconTo Previous Page
Loading...
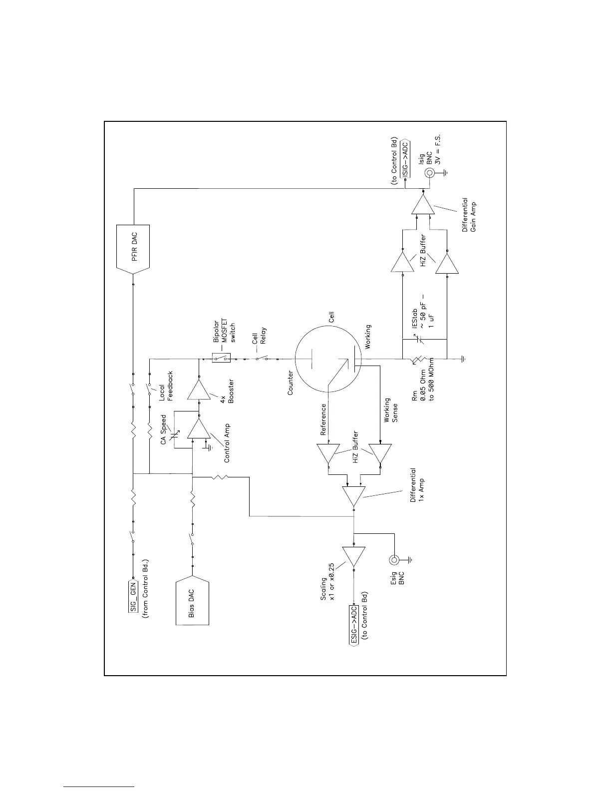
Chapter 3 -- Instrument Circuitry--Reference 3000 Schematic/Block Diagrams
3 - 2
Figure 3-1
Reference 3000 Potentiostat Board in Potentiostat Mode
Simplified Schematic/Block Diagram

Table of Contents

Other manuals for Gamry Reference 3000

Related product manuals