EasyManua.ls Logo

Generac Power Systems MLT3060MV - DC Wiring-Kubota

Generac Power Systems MLT3060MV
44 pages
Print Icon
To Next Page IconTo Next Page
To Next Page IconTo Next Page
To Previous Page IconTo Previous Page
To Previous Page IconTo Previous Page
Loading...
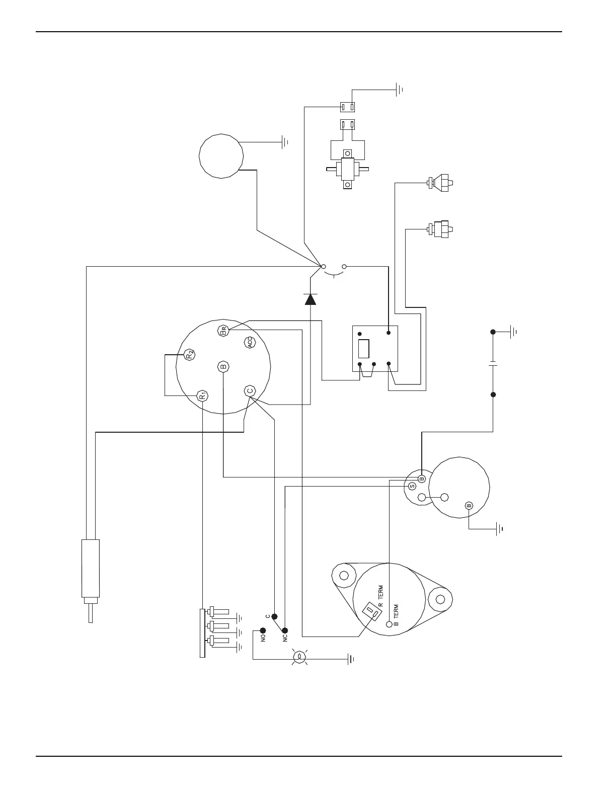
32 Owner’s Manual for Mobile Light Tower
Wiring Diagrams
DC Wiring—Kubota
(HOLD)
(PULL)
SOLENOID
RD/YL
VI/YL
BK/YL
RD/WT
STARTER SWITCH
HOUR
VI/YL
VI/YL
BK/WT
BK/WT
RD
BK
FUEL
PUMP
10 AMP
CIRCUIT
BREAKER
OIL
PRESSURE
WARNING
SWITCH (N.C.)
SWITCH (N.O.)
WARNING
OVERHEAT
12V BATTERY
STARTER
RELAY
TIME DELAY
GY/BL
GY/VI
RD
RD
BK
BK/YL
GLOW PLUGS
AUX SWITCH
MAIN BREAKER
RD/VI
ALTERNATOR
WARNING LIGHT
"TURN MAIN
BREAKER OFF"
BK/WT
BK
RD/YL
OR/YL
RD/VI
RD/VI
N/C
N/O
-
+
COM
RD/VI
YLBK
90339_E_01.30.14

Table of Contents

Related product manuals