EasyManua.ls Logo

Generac Power Systems RS7000E - Page 69

Generac Power Systems RS7000E
114 pages
Print Icon
To Next Page IconTo Next Page
To Next Page IconTo Next Page
To Previous Page IconTo Previous Page
To Previous Page IconTo Previous Page
Loading...
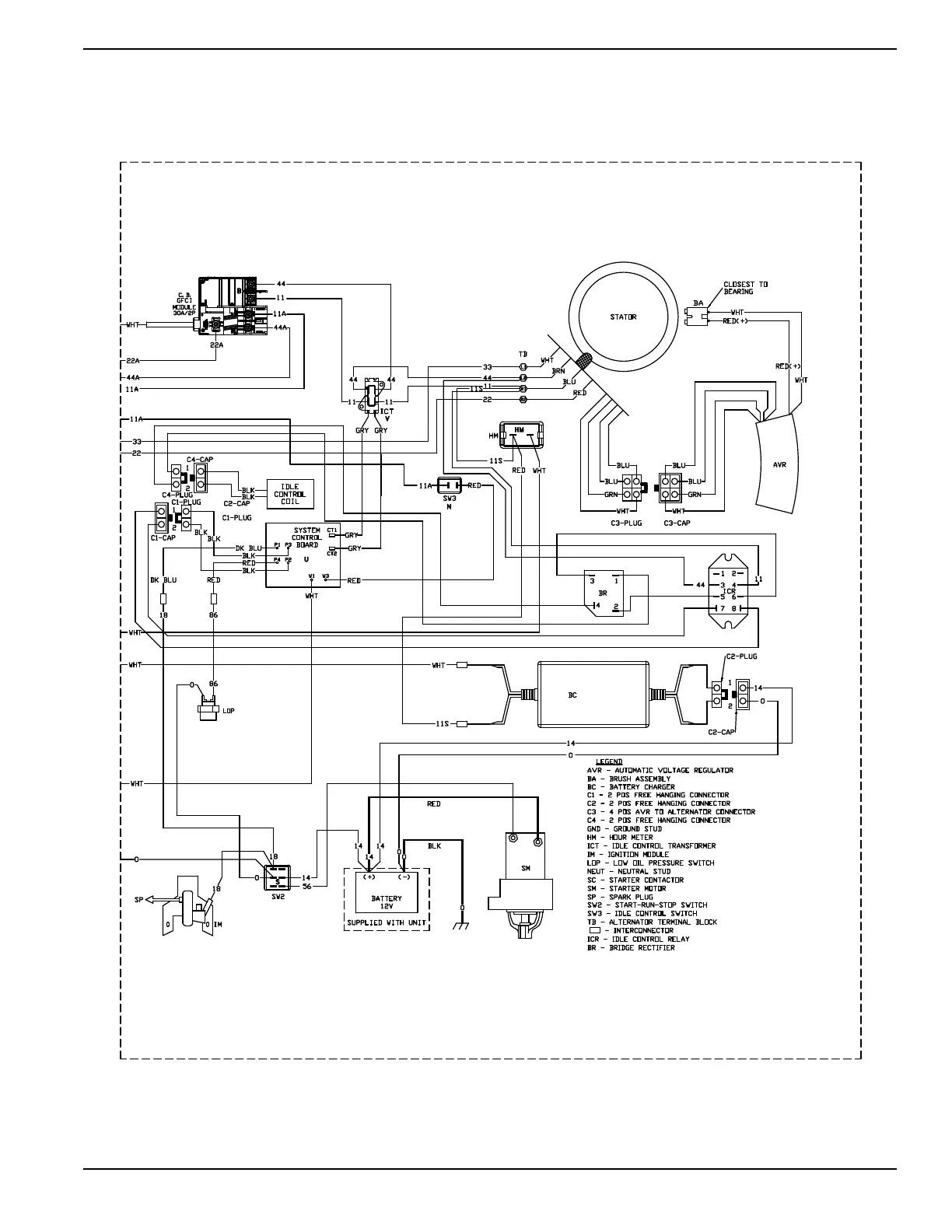
Section 7 Electrical Data
Diagnostic Repair Manual 63
Wiring Diagram and Electrical Schematic, XC6500E/XC8000E Drawing No. 10000010343-A
WIRING - DIAGRAM
XC6.5E/XC8.0E PORTABLE
DRAWING #: 10000010343
REVISION:-A-
DATE: 12/13/16

Table of Contents

Related product manuals