EasyManua.ls Logo

Generac Power Systems RS7000E - Page 70

Generac Power Systems RS7000E
114 pages
To Next Page IconTo Next Page
To Next Page IconTo Next Page
To Previous Page IconTo Previous Page
To Previous Page IconTo Previous Page
Loading...
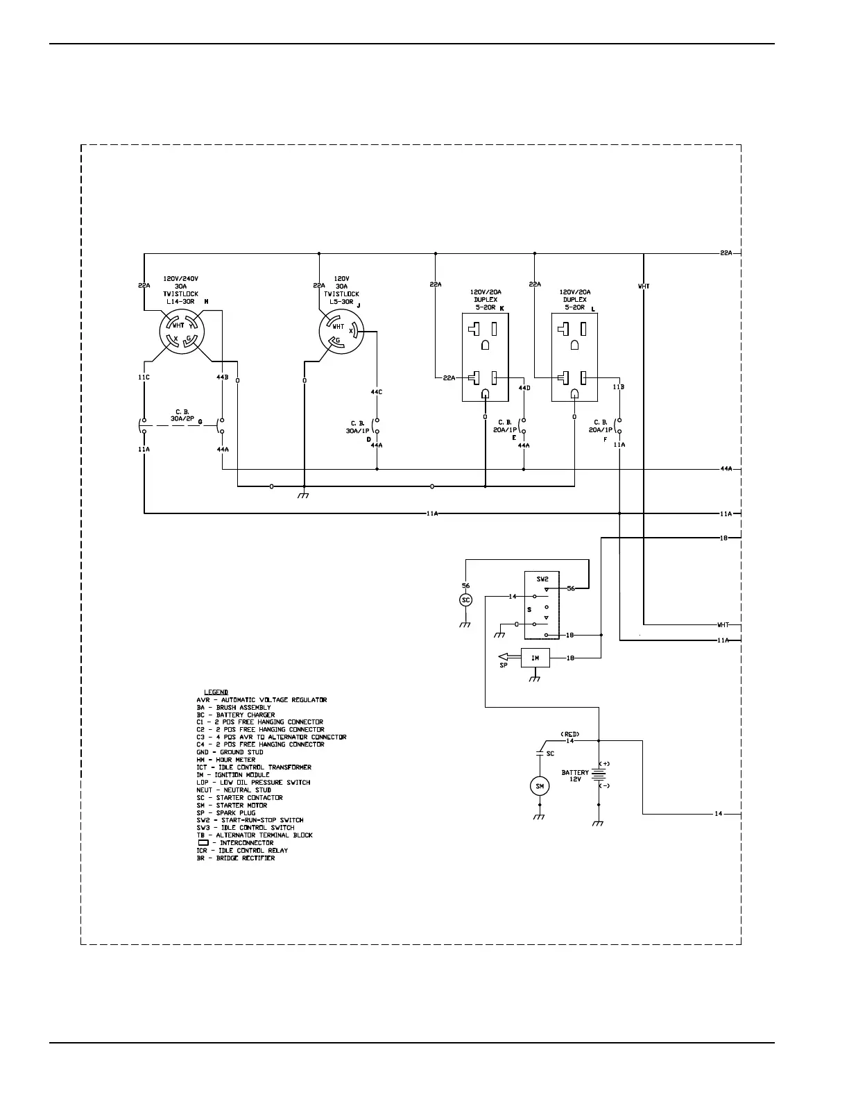
Section 7 Electrical Data
64 Diagnostic Repair Manual
Wiring Diagram and Electrical Schematic, XC6500E/XC8000E Drawing No. 10000010343-A
SCHEMATIC - DIAGRAM
XC6.5E/XC8.0E PORTABLE
DRAWING #: 110000010343
REVISION: -A-
DATE: 12/13/16

Table of Contents

Related product manuals