EasyManua.ls Logo

Haier AP48KN1EAA - Page 26

Haier AP48KN1EAA
54 pages
Print Icon
To Next Page IconTo Next Page
To Next Page IconTo Next Page
To Previous Page IconTo Previous Page
To Previous Page IconTo Previous Page
Loading...
Single Split
24
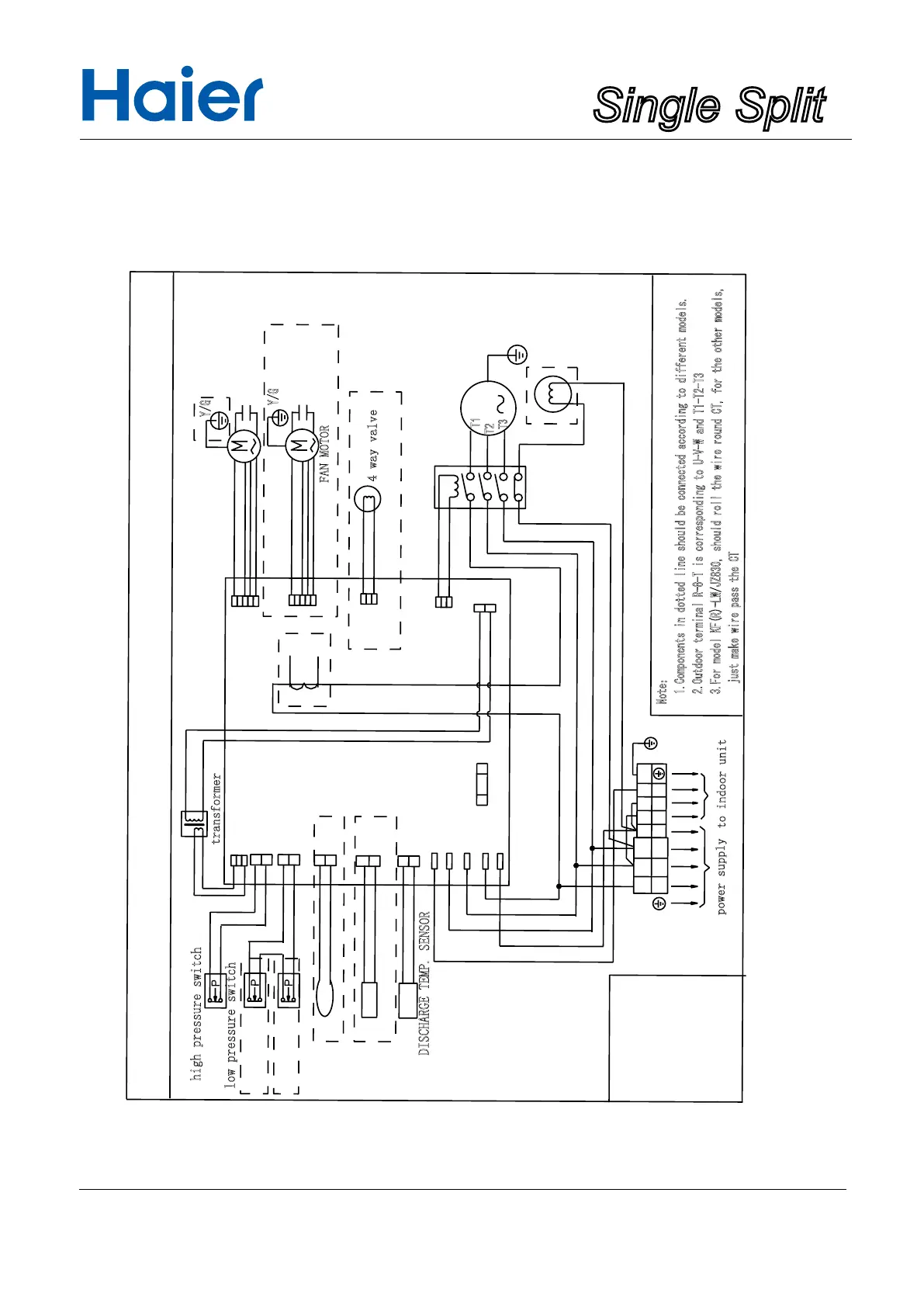
outdoor wiring diagram
0150509745
B:BLACK
Y:YELLOW
BL:BULE
Discharge protection of compressor
DEFROST TEMP. SENSOR
Y/G:YELLOW/GREEN
R:RED
CN2
CN10
CN1
CN3
CN12
CN11
W
W:WHITE
R
BL
B
B
R
S
T
R
N
S
L2
L1
L3
N
1
2
Y/G
Y/G
3
T3.15A/250VAC
fuse
Note:
1.Components in dotted line should be connected according to different models.
2.Outdoor terminal R-8-T is corresponding to U-V-W and T1-T2-T3
3.For model KF(R)-LW/JZ830, should roll the wire round CT, for the other models,
just make wire pass the CT
CN4
CN14
CN7
CN5
CN13
BL BL
B
Y/G
R R
T1
T2
T3
W W
M
CT
Y/G
Y/G
high pressure switch
low pressure switch
FAN MOTOR
CAPACITOR
FAN MOTOR
CAPACITOR
4 way valve
magnetic contactor
compressor
heater
transformer
AMBIENT TEMP. SENSOR
DISCHARGE TEMP. SENSOR
to indoor unit
power supply
1U48IN1EAB

Related product manuals