EasyManua.ls Logo

Haier Super Match AB24ES1ERA - Page 180

Haier Super Match AB24ES1ERA
483 pages
To Next Page IconTo Next Page
To Next Page IconTo Next Page
To Previous Page IconTo Previous Page
To Previous Page IconTo Previous Page
Loading...
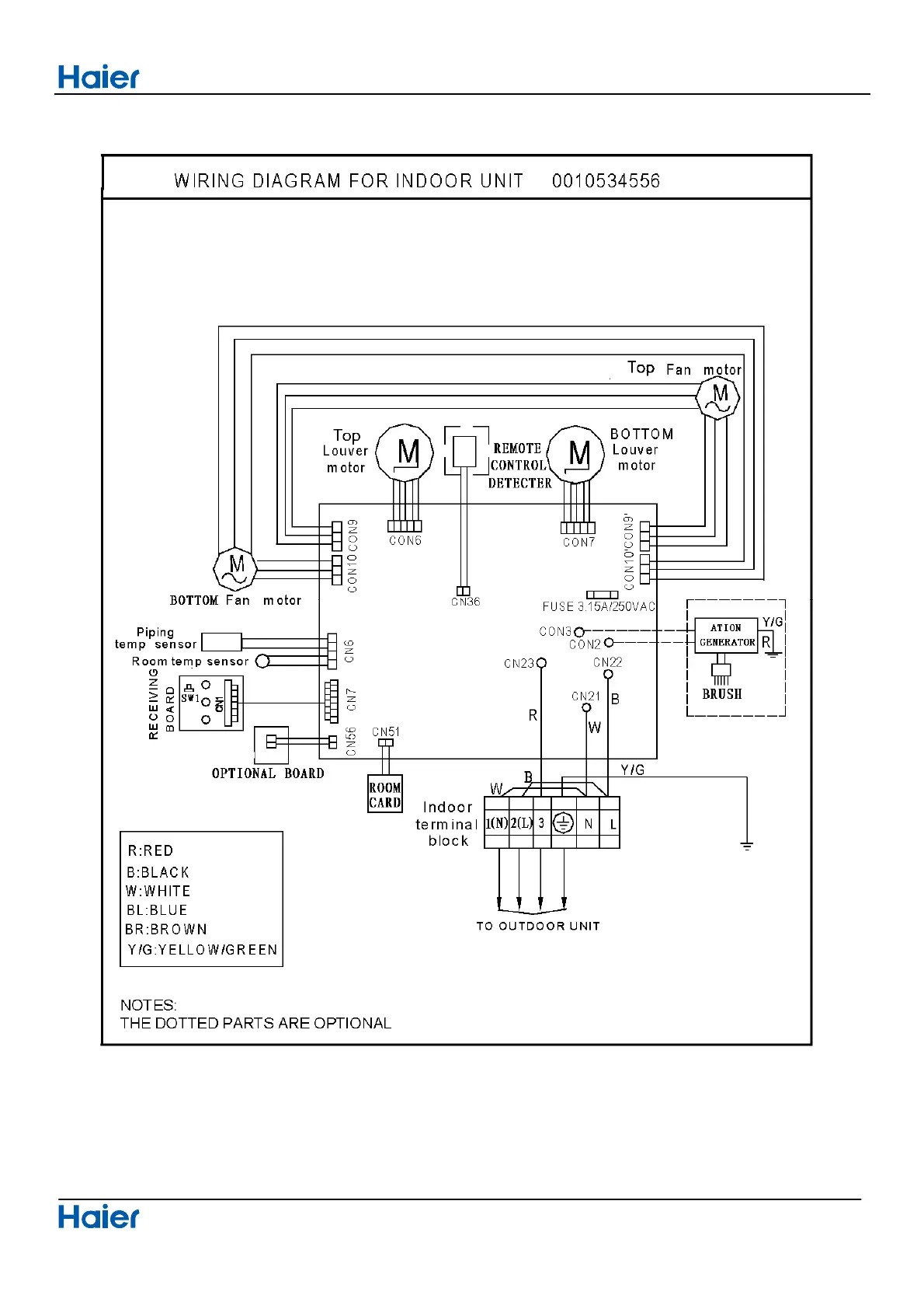
Connector Wiring diagrams
Domestic air conditioner
179

Table of Contents

Related product manuals