EasyManua.ls Logo

HBM QuantumX MX410 - Page 73

HBM QuantumX MX410
181 pages
Print Icon
To Next Page IconTo Next Page
To Next Page IconTo Next Page
To Previous Page IconTo Previous Page
To Previous Page IconTo Previous Page
Loading...
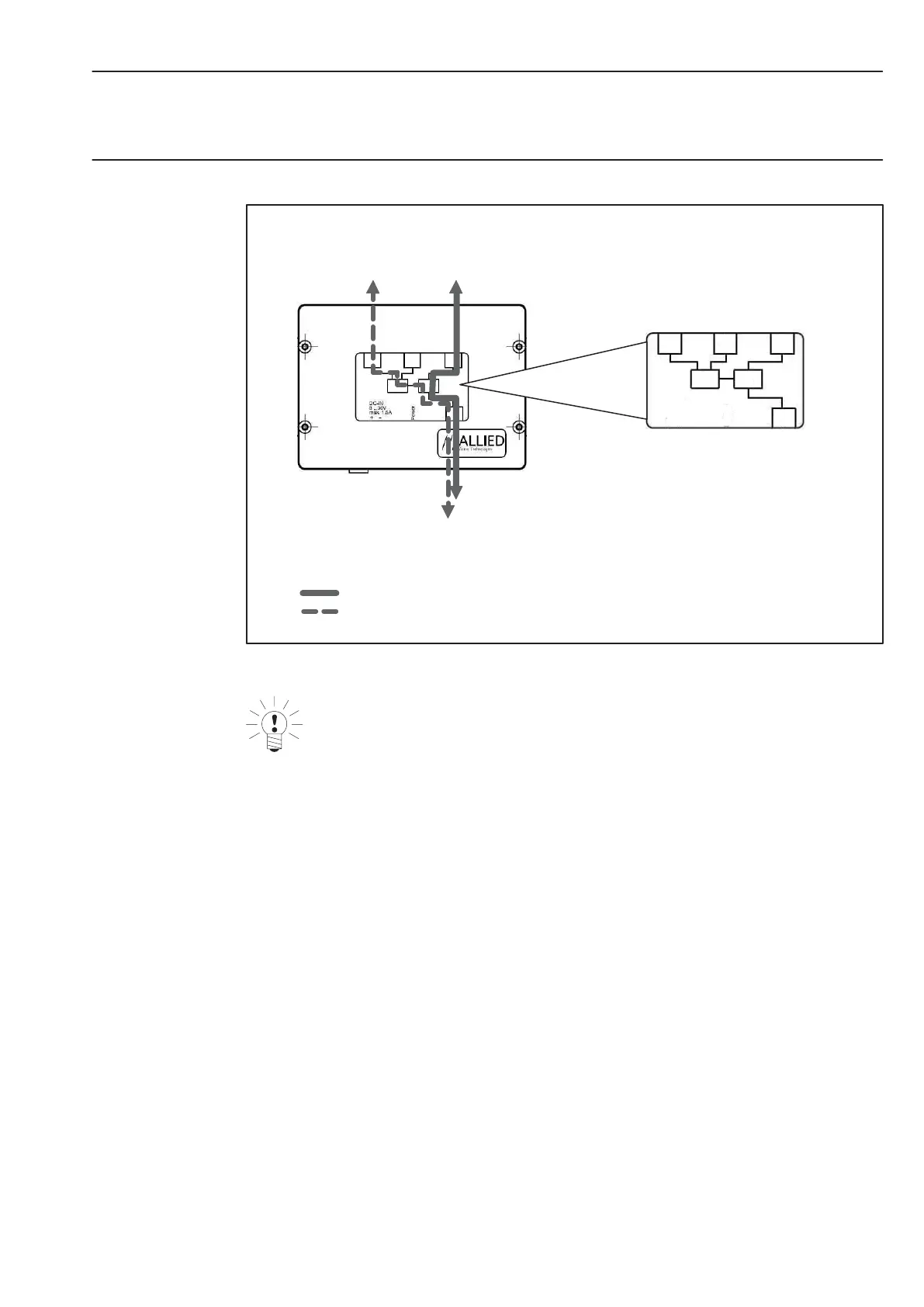
73Connection
HBMQuantumX
Connection to Port 3 Port 4: 1 Hop
Connection to Port 1 and/or 2 Port 4: 2 Hops
Port1
Phy 1
Phy 2
Port 1 Port 2 Port 3
Port 4
Port2 Port3
Port4
Fig.5.14: Connection situation at AVT 1394b hub
Note
Always connect the chain with the most modules to Port 3 or Port 4.

Table of Contents

Related product manuals