EasyManua.ls Logo

HIAB 190TM - Page 33

HIAB 190TM
230 pages
Print Icon
To Next Page IconTo Next Page
To Next Page IconTo Next Page
To Previous Page IconTo Previous Page
To Previous Page IconTo Previous Page
Loading...
33
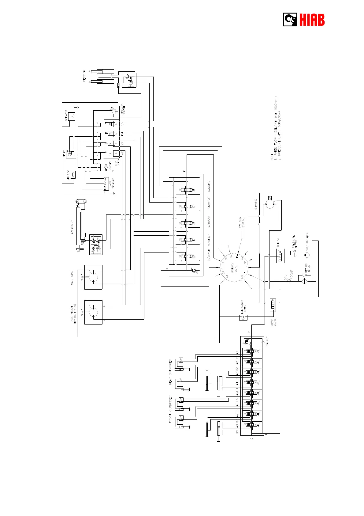
4 - 4 Hydraulic diagram

Related product manuals