EasyManua.ls Logo

Hitachi C 10FSB

Hitachi C 10FSB
97 pages
To Next Page IconTo Next Page
To Next Page IconTo Next Page
To Previous Page IconTo Previous Page
To Previous Page IconTo Previous Page
Loading...
--- 50 ---
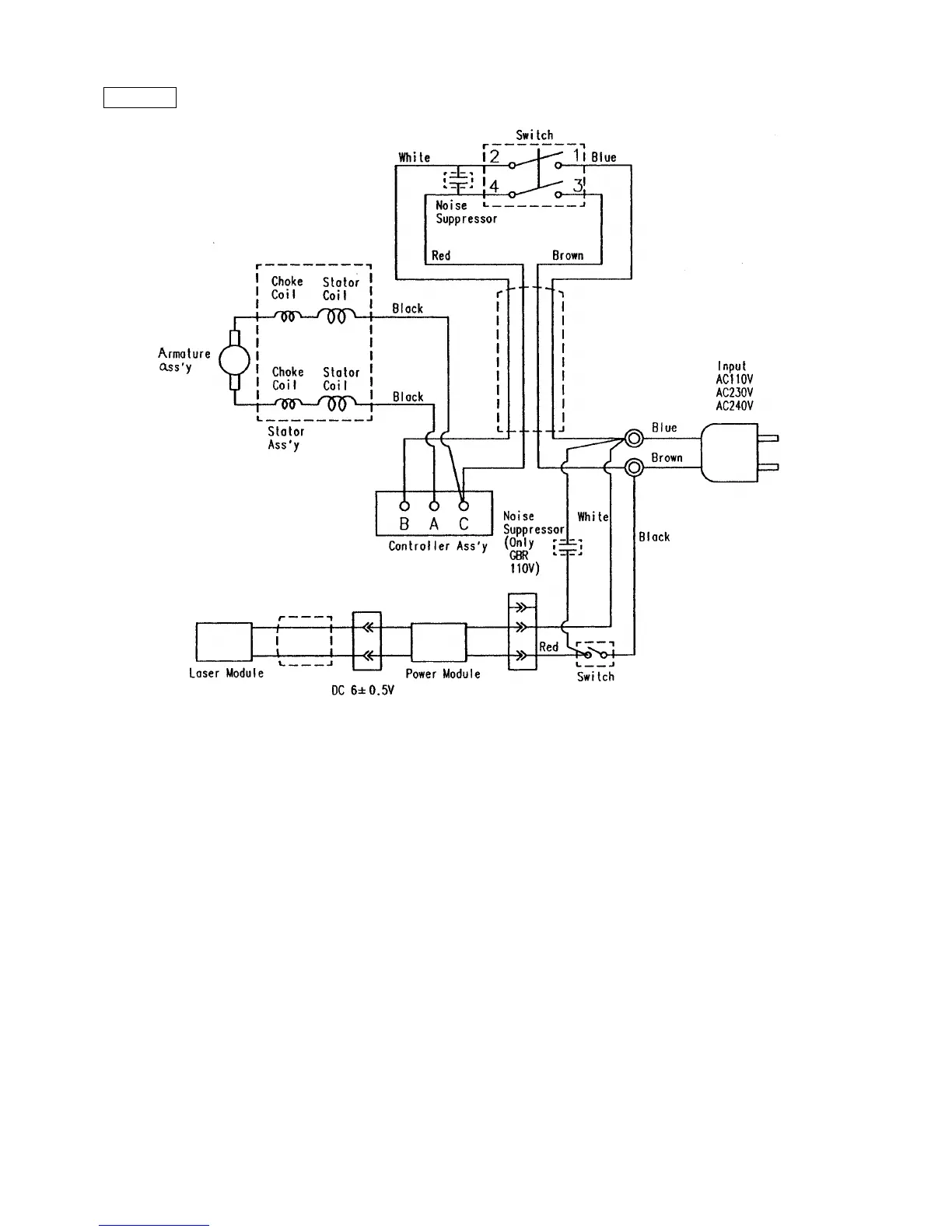
Fig. 69-2
C 10FSH EUROPE/AUS/NZL

Related product manuals