EasyManua.ls Logo

Icom IC-730 - Page 46

Icom IC-730
136 pages
To Next Page IconTo Next Page
To Next Page IconTo Next Page
To Previous Page IconTo Previous Page
To Previous Page IconTo Previous Page
Loading...
~
I
...
Q)
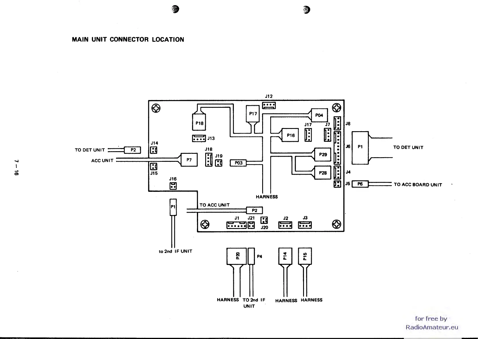
MAIN UNIT CONNECTOR LOCATION
Jt2
©
~
.....-
1····1
Pt7
Pt8
Jt
'---
~
.•..
:.
A
I~
:1
P04
~
rn
Jt7
J7.
1
....
IJt3
Pt6 I
rn
rnr
Jt4
P2
~
Jt8
~P2911
~
P7
~
Jt9
-
I
:[3
~
I
P03
~P28Irn
Jt5
Jt6
~
Cl
TODETUNIT~
ACC
UNIT
r--
HARNESS
Pt
TOACC
UNIT
-
P2
--
~
Jt
J2t
l::]
J2
J3
I::;'
7"~
t:!)
J20
~
~
~
to
2nd
IF
UNIT
r---""Ir--
P4
HARNESS TO 2nd
IF
HARNESS HARNESS
UNIT
J8
J6
Pt
TO
DETUNIT
J4
J5
Q!J~
__
TO ACC BOARD
UNIT
for
free
by
RadioAmateur.eu

Other manuals for Icom IC-730

Related product manuals