EasyManua.ls Logo

Immergas MINI NIKE 3 E - Page 24

Immergas MINI NIKE 3 E
47 pages
Print Icon
To Next Page IconTo Next Page
To Next Page IconTo Next Page
To Previous Page IconTo Previous Page
To Previous Page IconTo Previous Page
Loading...
22
STMiN3E ed 09/11 MINI NIKE 3 E
Technical DocumentationTechnical Documentation
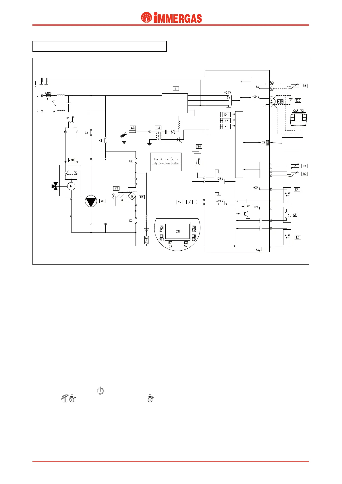
How it operates
The boiler is equipped with an integrated P.C.B. with
microprocessor for control of the appliance's electric devices,
which is designed for the linear modulation of burner output.
e board that is tted on all models, whether they are
conventional ue or sealed chamber (MINI NIKE/EOLO)
models, the various boiler operating modes are detected
automatically via the appliance's wiring.
e P.C.B. carries out a periodical self-check to check it is
operating correctly. While operating in CH mode or with the
boiler in stand-by, the function goes on every 18 hours from
the last check/powering of the boiler. If operating in DHW
mode, the self-check starts within 10 minutes after the end
of the ow in progress for the duration of about 10 seconds.
N.B.: during the self-check, the boiler remains o.
Central heating request
By pressing the main button ( ) boiler activation is enabled.
By selecting ( ) with the button, winter mode ( ), the
CH mode is enabled.
On closure of the room thermostat contact (S20), if the system
pressure switch contact (S5) is closed (pressure detected in the
primary circuit higher than minimum value),the integrated
P.C.B. powers the pump (M1) and the motor (M) of the 3-way
valve (M30). is functions until the end run switch "3" opens
when the CH position is reached.
If the temperature detected by the NTC ow probe (B1) is
lower than the setting made on the control panel with the
heating temperature selector and with the consent of the safety
thermostat (E4) and the ue thermostat (E6), the integrated
P.C.B. allows to begin the ignition cycle by controlling the
ignition electrode (E3) and, later, both coils of the gas valve
(Y1).
The ignition of the burner is detected by the ionisation
electrode (E3).
In the rst seconds after the gas valve has been powered (Y1),
the current to the modulation coil (Y2) is limited to the pre-set
soft ignition current.
CONNECTION
FOR Virgilio
PALMTOP
USER INTERFACE
D.H.W.
C.H.
Black Brown
Blue
CIRCUIT WITH VERY LOW
SAFETY VOLTAGE
N.B.
with V.G. Honeywell

Other manuals for Immergas MINI NIKE 3 E

Related product manuals