EasyManua.ls Logo

iPower SUA4500 - Diagrama de Circuitos

iPower SUA4500
104 pages
Print Icon
To Next Page IconTo Next Page
To Next Page IconTo Next Page
To Previous Page IconTo Previous Page
To Previous Page IconTo Previous Page
Loading...
Página 29
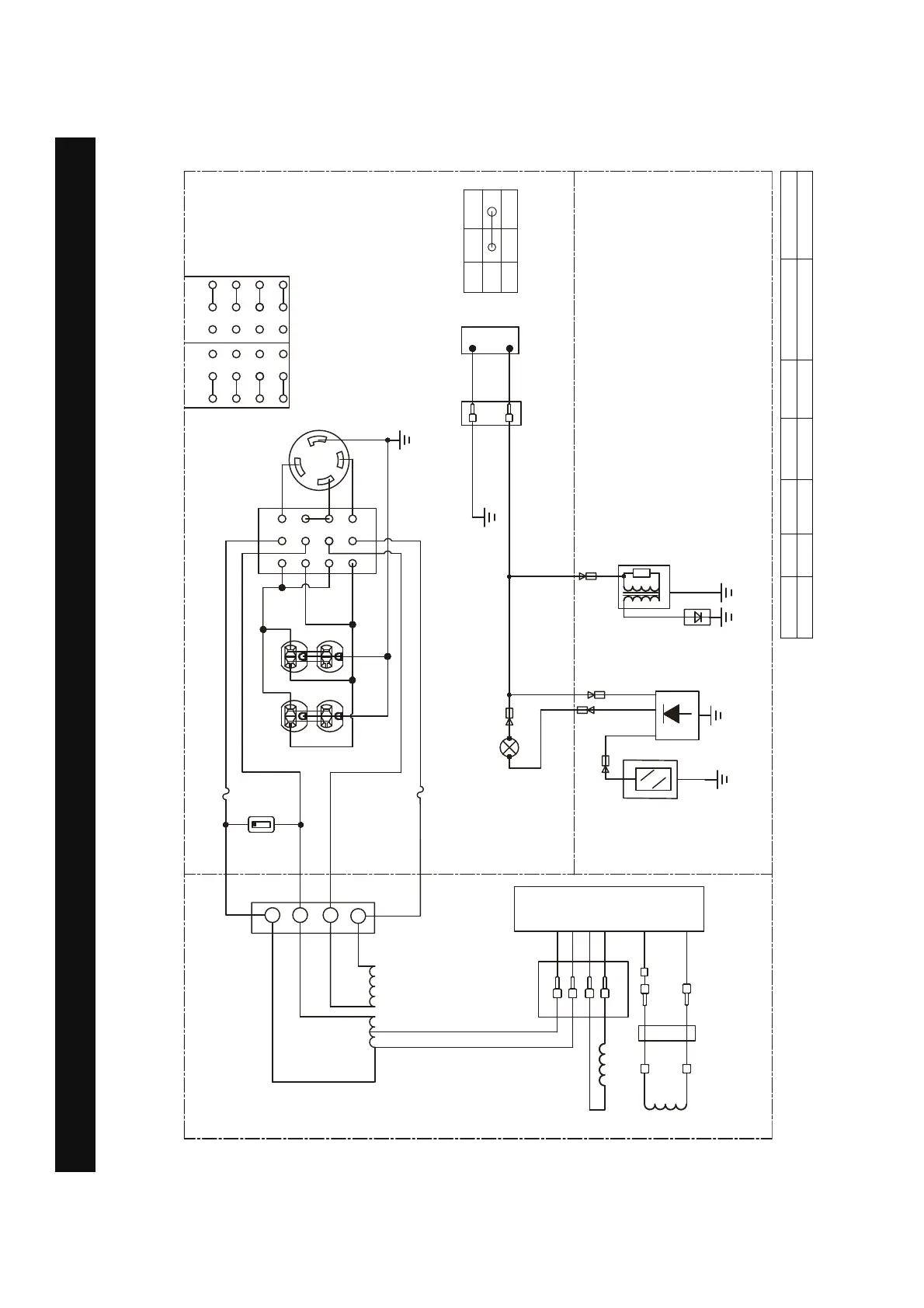
Diagrama de Circuitos
Diagrama de Circuitos
Modelo: SUA4500
:
5
/
/
*
:
5
9
$
,*
(
21
2))
,*
(
%5
%
0.0
&RQWDGRU
GHKRUDV
<*
,QWHUUXSWRUGH
VHOHFFLqQGHYROWDMH


  


  


  
9 9
%
%
:
:
$
/5
$5
,QWHUUXSWRUGH
SDUDGDSRUEDMR
QLYHOGHDFHLWH
%XMoD
%RELQDGH
HQFHQGLGR
,QGLFDGRUGHDFHLWHEDMR/('
0qGXORGHDSDJDGR
SRUEDMRQLYHO
GHDFHLWH
*
%
%
:
:
%
%5
<
<
,QWHUUXSWRUGHXQLGDG ,QWHUUXSWRUGHXQLGDG
%
*
$5
*:
%
%
*
%
PANEL DE
CONTROL
MOTOR
ALTERNADOR
<*
::
%
%
<*
<*
%
:
:
%
:
%
%
$
$
%RELQDGH
H[FLWDFLqQ
5RWRU
%RELQDGHO
HVWDWRU
Sistema de puesta a tierra (CA): Neutro Unido al Bastidor
B:NEGRO
Br:MARRÓN
G:VERDE
Gy:GRIS
L:AZUL
O:NARANJA
R:ROSA
W:MBLANCO
Y:AMARILLO
P:ROSA
B/W:NEGRO/BLANCO
Y/G:AMARILLO/VERDE
R/W:ROJO/BLANCO

Table of Contents

Related product manuals