EasyManua.ls Logo

iPower SUA4500 - Page 97

iPower SUA4500
104 pages
Print Icon
To Next Page IconTo Next Page
To Next Page IconTo Next Page
To Previous Page IconTo Previous Page
To Previous Page IconTo Previous Page
Loading...
Page 27
Horamètre
:
5
/
/
*
:
5
9
$
,*
(
21
2))
,*
(
%5
%
0.0
<*


  


  


  
9 9
%
%
:
:
$
/5
$5
,QWHUUXSWHXU
GDUUmWGH
EDVQLYHDX
GKXLOH
,QGLFDWHXUGHEDVQLYHDXGKXLOH/('
*
%
%
:
:
%
%5
<
<
%
*
$5
*:
%
%
*
%
<*
::
%
%
<*
<*
%
:
:
%
:
%
%
$
$
5RWRU
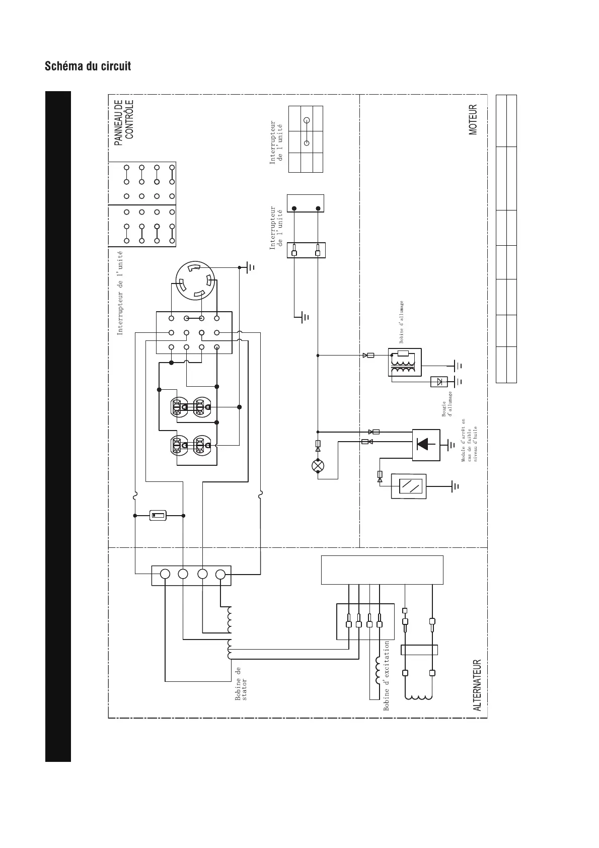
Schéma du circuit
Modèle : SUA4500
Sistema de puesta a tierra (CA): Neutre collé à la monture
B:NOIR
Br:BROWN
G:VERT
Gy:GRIS
L:BLUE
O:ORANGE
R:ROUGE
W:BLANC
Y:JAUNE
P:ROSE
N/B:NOIR/BLANC
Y/G:JAUNE/VERT
R/W:ROUGE/BLANC

Table of Contents

Related product manuals