EasyManua.ls Logo

iQe SIMPLICITY 25 - Boiler Electrical

iQe SIMPLICITY 25
56 pages
Print Icon
To Next Page IconTo Next Page
To Next Page IconTo Next Page
To Previous Page IconTo Previous Page
To Previous Page IconTo Previous Page
Loading...
&*
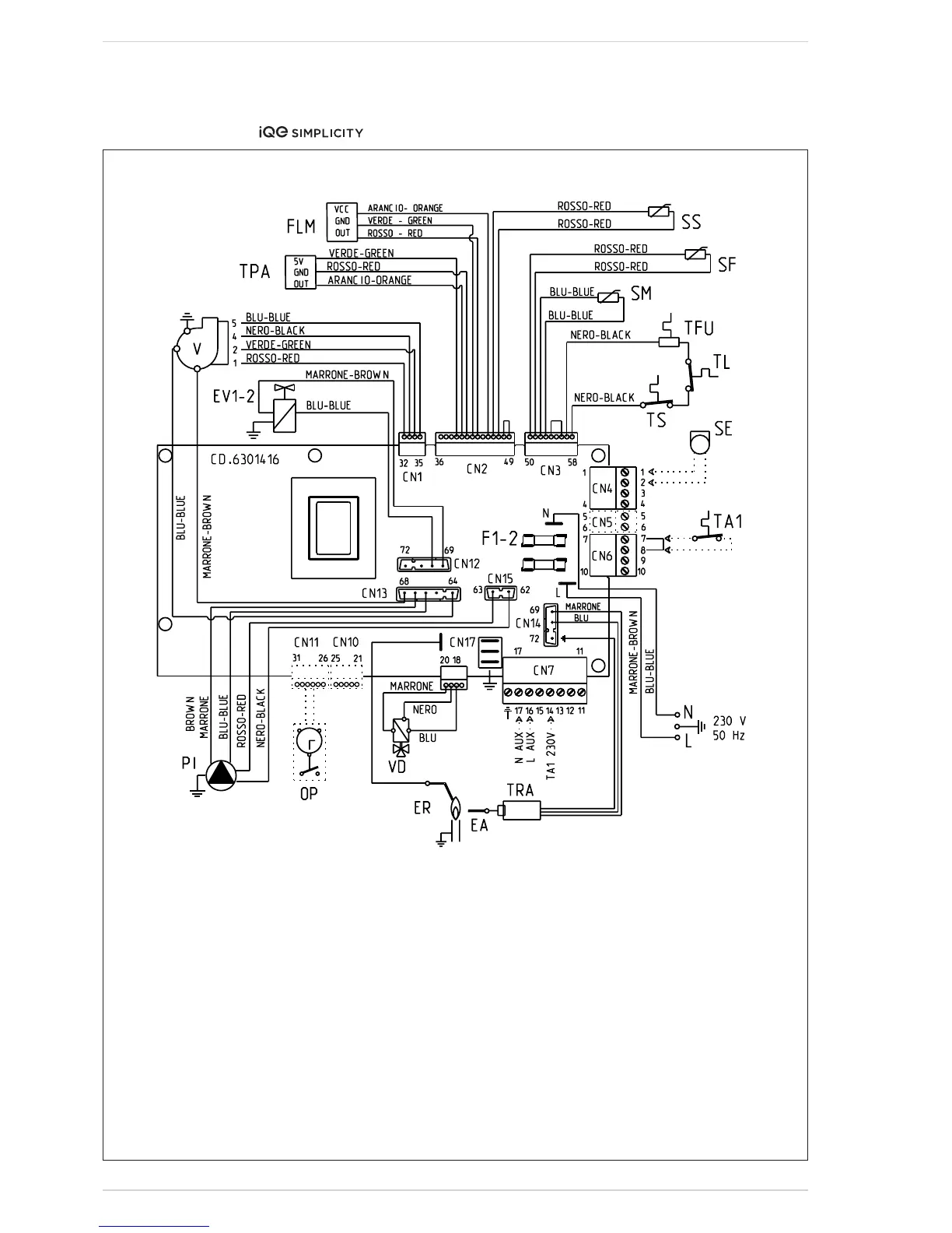
'#&% 7D>A:G:A:8IG>86A
'*"(%"(*
;^\#&&
@:N
;&"' ;jhZ)6I
IG6 >\c^i^dcigVch[dgbZg
E> Ejbe
K ;Vc
:6 >\c^i^dcZaZXigdYZ
:G >dc^hVi^dcZaZXigdYZ
:K&"' <VhkVakZXd^a
IH HV[ZinhiVi
H; :m]VjhiiZbeZgVijgZhZchdg
I;J I]ZgbVa[jhZ
K9 9^kZgiZgkVakZ
HB =ZVi^c\hZchdg
IA A^b^ihiVi
HH 9#=#L#hZchdg
IE6 LViZgegZhhjgZigVchYjXZg
;AB 9#=#L#[adlbZiZg
I6& GddbhiVi&
H: :miZgcVahZchdg
DE >ciZgcVai^bZXadX`
6G GZbdiZVaVgb
KO OdcZkVakZ
6JM 6jm^a^VgnXdccZXi^dc
CDI:/I]Z]ZViYZbVcYXVcWZWnVkdai
[gZZXdciVXiXdccZXiZYid8C+iZgb^cVah
,-V[iZggZbdkVad[i]Za^c`!dgWn')%k
id iZgb^cVa &) 8C, VcY gZbdkVa d[ i]Z
a^c` dc 8C+ iZgb^cVah ,  -#6 eZgbV"
cZci bV^ch hjeean bjhi WZ bV^ciV^cZY
ViVaai^bZh#
8DCC:8IDGHE6G:E6GI8D9:H/
8C& XdYZ+(&+'-'
8C' XdYZ+('(-&*
8C( XdYZ+(&.&)*
8C) XdYZ+(&+'%(
8C+ XdYZ+(&+'%'
8C, XdYZ+(&+'%)
8C. XdYZ+(&+',)
8C&' XdYZ+(&+'-%
8C&( XdYZ+(&+'-'
8C&) XdYZ+(&+'&(

Table of Contents

Other manuals for iQe SIMPLICITY 25

Related product manuals