EasyManua.ls Logo

Jacobsen TR3 EJ Series - Page 176

Jacobsen TR3 EJ Series
186 pages
Print Icon
To Next Page IconTo Next Page
To Next Page IconTo Next Page
To Previous Page IconTo Previous Page
To Previous Page IconTo Previous Page
Loading...
cs-84
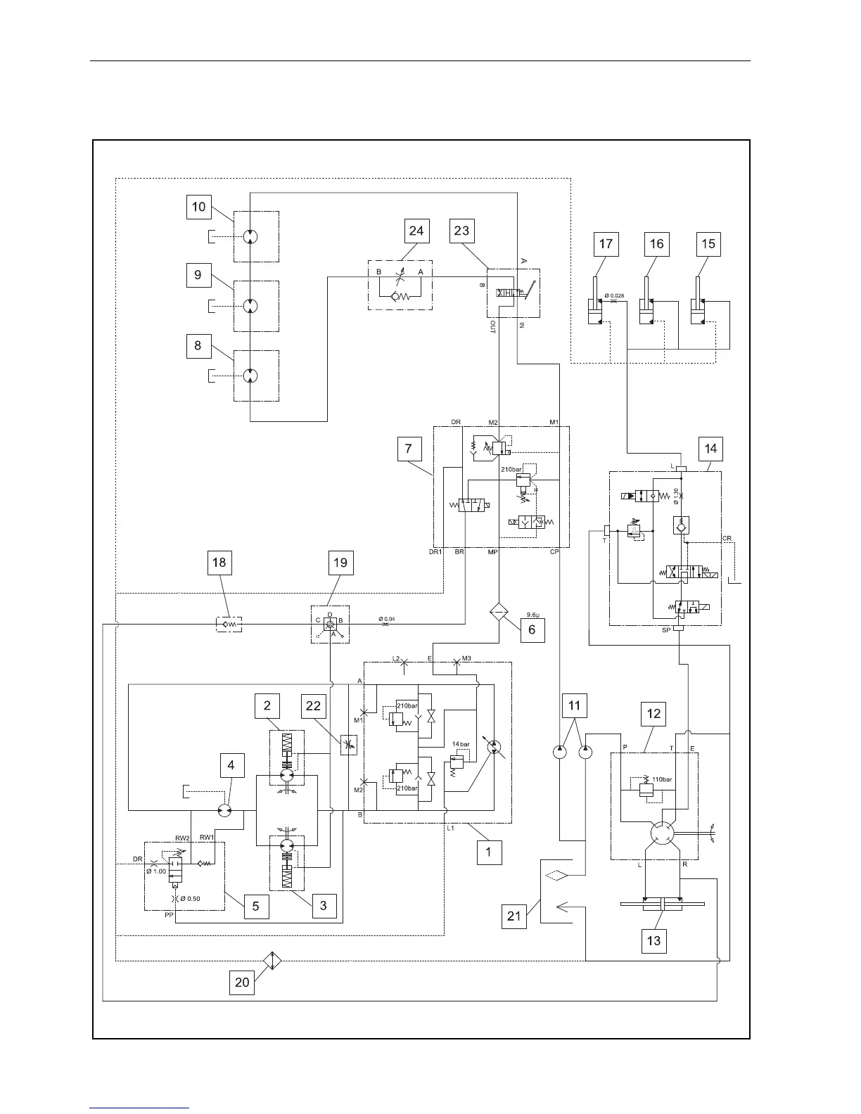
12.1 HYDRAULICKÝ OBVOD
12 SCHÉMATA

Table of Contents

Related product manuals