EasyManua.ls Logo

Jacobsen TR3 EJ Series - Schematics; Hydraulic Circuit

Jacobsen TR3 EJ Series
186 pages
Print Icon
To Next Page IconTo Next Page
To Next Page IconTo Next Page
To Previous Page IconTo Previous Page
To Previous Page IconTo Previous Page
Loading...
en-84
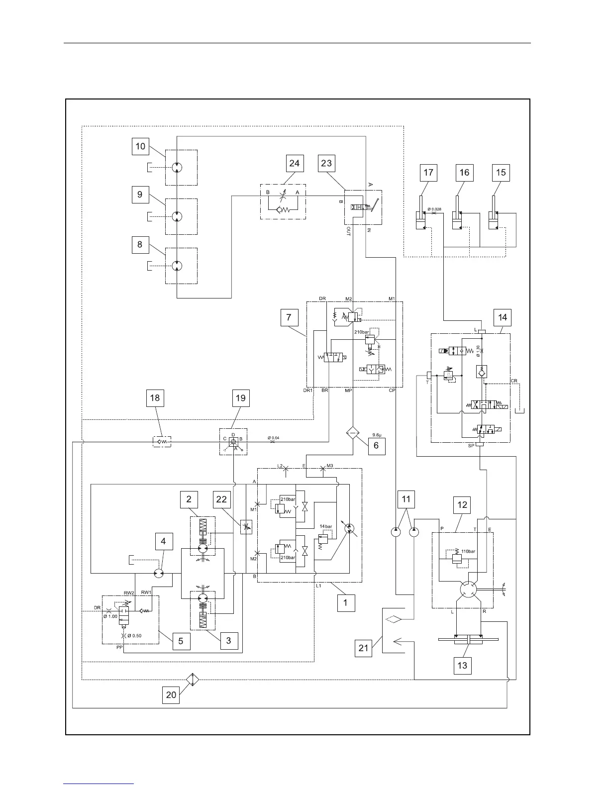
12.1 HYDRAULIC CIRCUIT
12 SCHEMATICS

Table of Contents

Related product manuals