EasyManua.ls Logo

jcb JS260 - Idling Control

jcb JS260
531 pages
Print Icon
To Next Page IconTo Next Page
To Next Page IconTo Next Page
To Previous Page IconTo Previous Page
To Previous Page IconTo Previous Page
Loading...
4 - 10
Idling Control
Time Chart
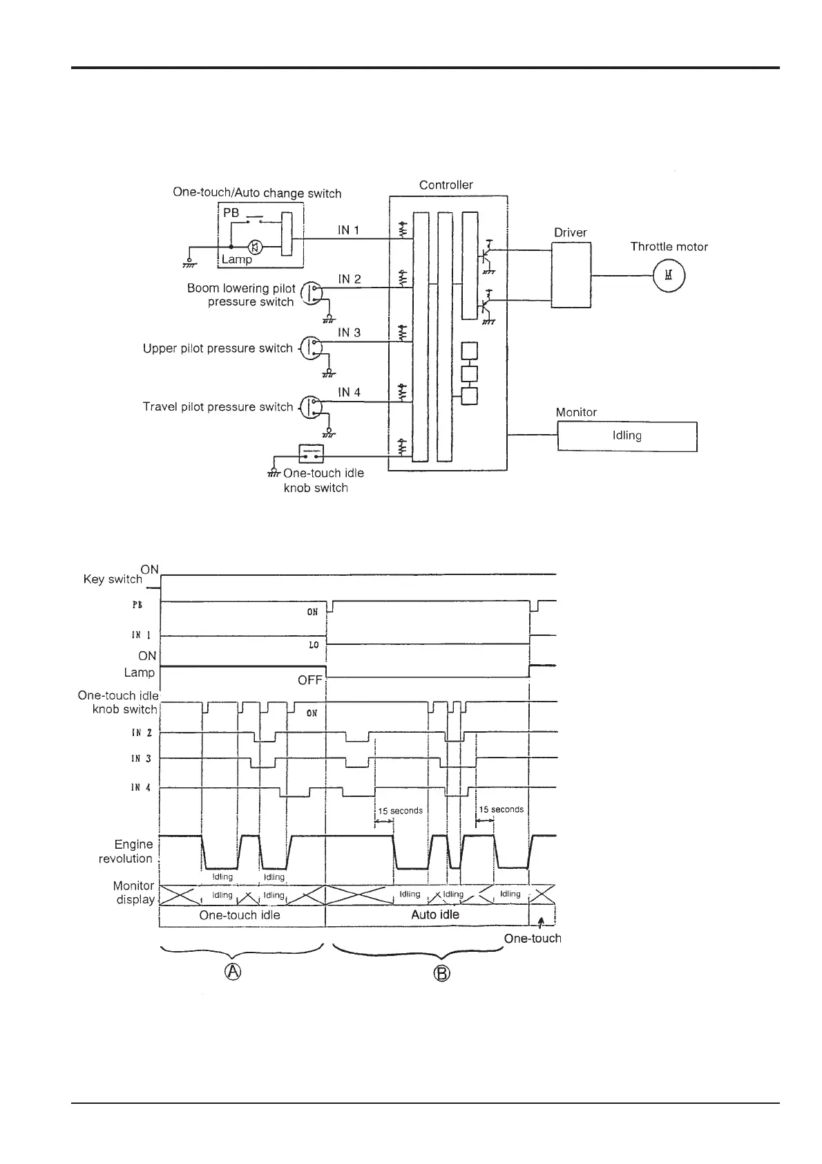
When the engine key is turned OFF during auto idle, if it is
turned on again, auto idle is disengaged, and results in a
one-touch idle status.
Section C
Electrics
9803/6400
Section C
4 - 10
Issue 1
Engine Control
With the key switch ON pressing
the one-touch switch causes the
switch lamp to come on.
A. One-touch idle operation is
possible when in one-touch
idling mode regardless of
whether the pilot pressure
switches of IN2, IN3, IN4 are
ON or OFF.
B. When pressing the change
switch, (lamp goes off) the
Auto idle mode is activated.
When changing to Auto idle,
and with all IN2, IN3, IN4
switches turned OFF the
engine automatically goes into
the idle mode after 15 seconds
have elapsed.
To exit from the idle mode, this
is only possible by pressing the
idle switch, regardless of the
position of the switches IN2,
IN3, IN4.

Table of Contents

Related product manuals