EasyManua.ls Logo

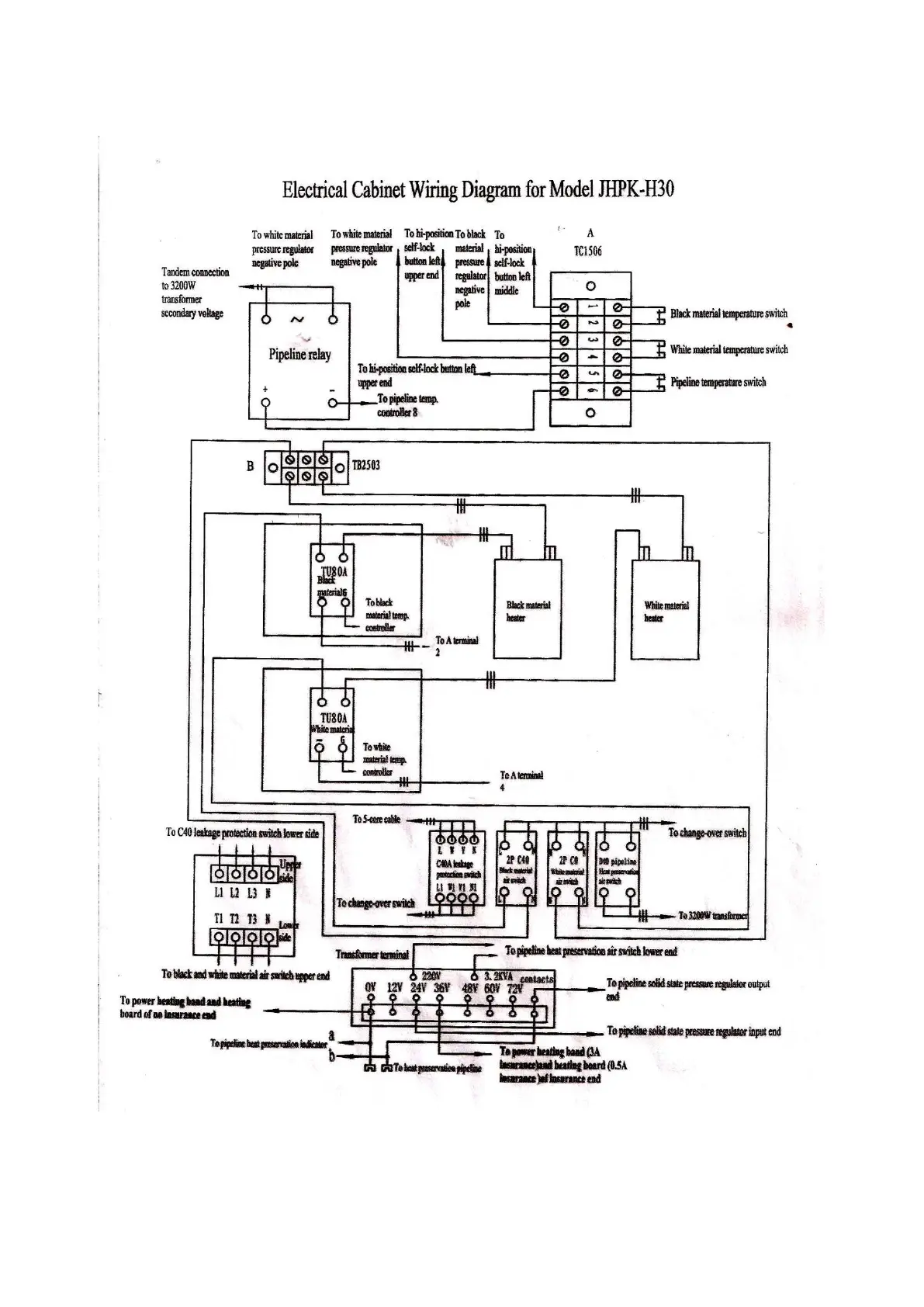
JHPK H30 - X. JHPK-H30 Electrical Cabinet Wiring Diagram

Default Icon
36 pages
Print Icon
To Next Page IconTo Next Page
To Next Page IconTo Next Page
To Previous Page IconTo Previous Page
To Previous Page IconTo Previous Page
Loading...
Insulation Equipment + Supply 35 InsulationEquipmentSupply.com
X. JHPK-H30 Electrical Cabinet Wiring Diagram

Table of Contents