EasyManua.ls Logo

JLA D3030 - Page 33

Default Icon
60 pages
Print Icon
To Next Page IconTo Next Page
To Next Page IconTo Next Page
To Previous Page IconTo Previous Page
To Previous Page IconTo Previous Page
Loading...
29
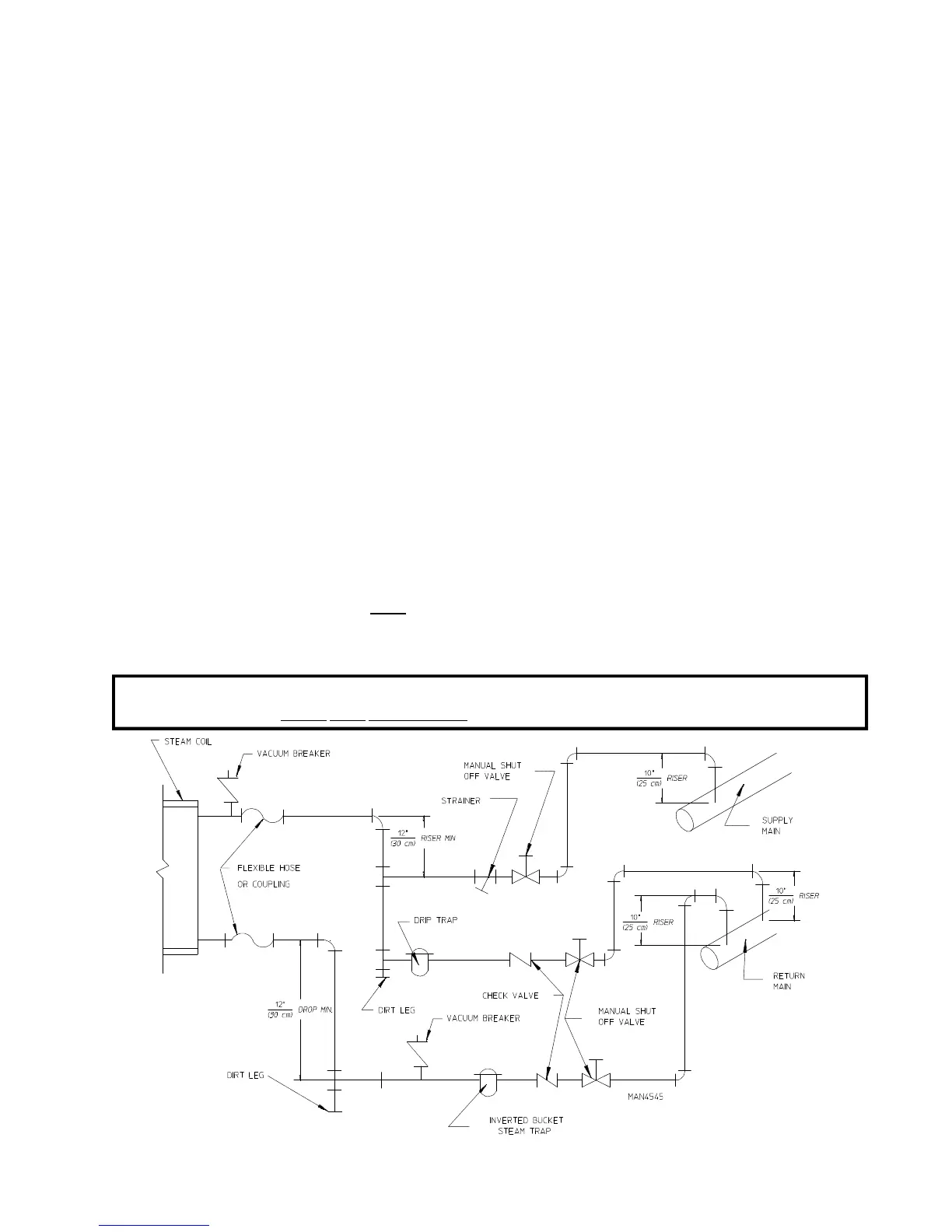
a. The pressure of the condensate in the steam supply line will cause water hammer and subsequent heat
exchanger (steam coil) failure. The steam supply connection into the main supply line must be made
with a minimum 10-inch (25.4 cm) riser. This will prevent any condensate from draining towards the
dryer.
b. The steam supply line to the dryer must include a 12-inch (30.48 cm) riser along with a drip trap and
check valve. This will prevent any condensate from entering the steam coil.
c. Flexible hoses or couplings must be used. The dryer vibrates slightly when it runs and this will cause
the steam coil connections to crack if they are hard piped to the supply and return mains.
d. Shutoff valves for each dryer should be installed in the supply line, return line, and drip trap return line.
This will allow the dryer to be isolated from the supply main and the return main if the dryer needs
maintenance work.
e. Install an inverted bucket steam trap and check valve at least 12-inches (30.48 cm) below the steam
coil as close to the coil as possible.
1) A trap with a capacity of 350 lbs (160 kg) of condensate per hour at 125 psi (8.61 bar) is needed for
each unit.
f. The supply line and the return line should be insulated. This will save energy and provide for the safety
of the operator and maintenance personnel.
g. Water pockets in the supply line, caused by low points, will provide wet steam to the coil possibly
causing steam coil damage. ALL horizontal runs of steam supply piping should be pitched 1/4-inch
(6.35 mm) for every 1 foot (0.30 meters) back towards the steam supply header causing the condensate
in the line to drain to the header. Install a bypass trap in any low point to eliminate wet steam.
IMPORTANT: Flexible hoses/couplings must be used. Coil failure due to hard plumbing connections
will VOID THE WARRANTY.

Related product manuals