EasyManua.ls Logo

JLG 12SP - Electrical Diagram (Standard)

JLG 12SP
62 pages
Print Icon
To Next Page IconTo Next Page
To Next Page IconTo Next Page
To Previous Page IconTo Previous Page
To Previous Page IconTo Previous Page
Loading...
SECTION 3 - TROUBLESHOOTING
3-8 – JLG Lift – 3120775
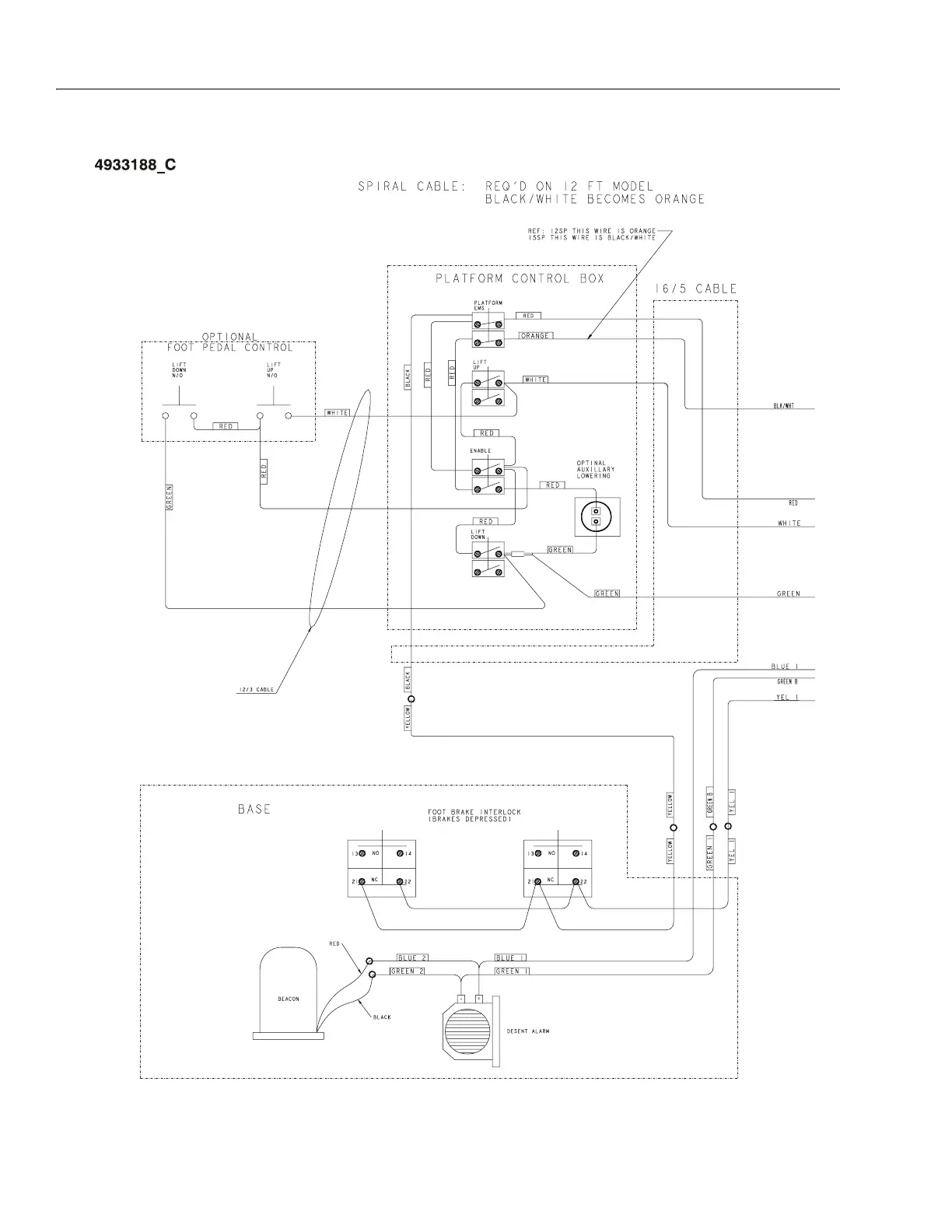
Figure 3-6. Electrical Diagram (Standard)

Table of Contents

Related product manuals