EasyManua.ls Logo

KeepRite K40-CU-IM-13 - K-Line Horizontal Air Flow Condensing Unit Diagrams; Evaporator Wiring Diagrams

KeepRite K40-CU-IM-13
36 pages
Print Icon
To Next Page IconTo Next Page
To Next Page IconTo Next Page
To Previous Page IconTo Previous Page
To Previous Page IconTo Previous Page
Loading...
8
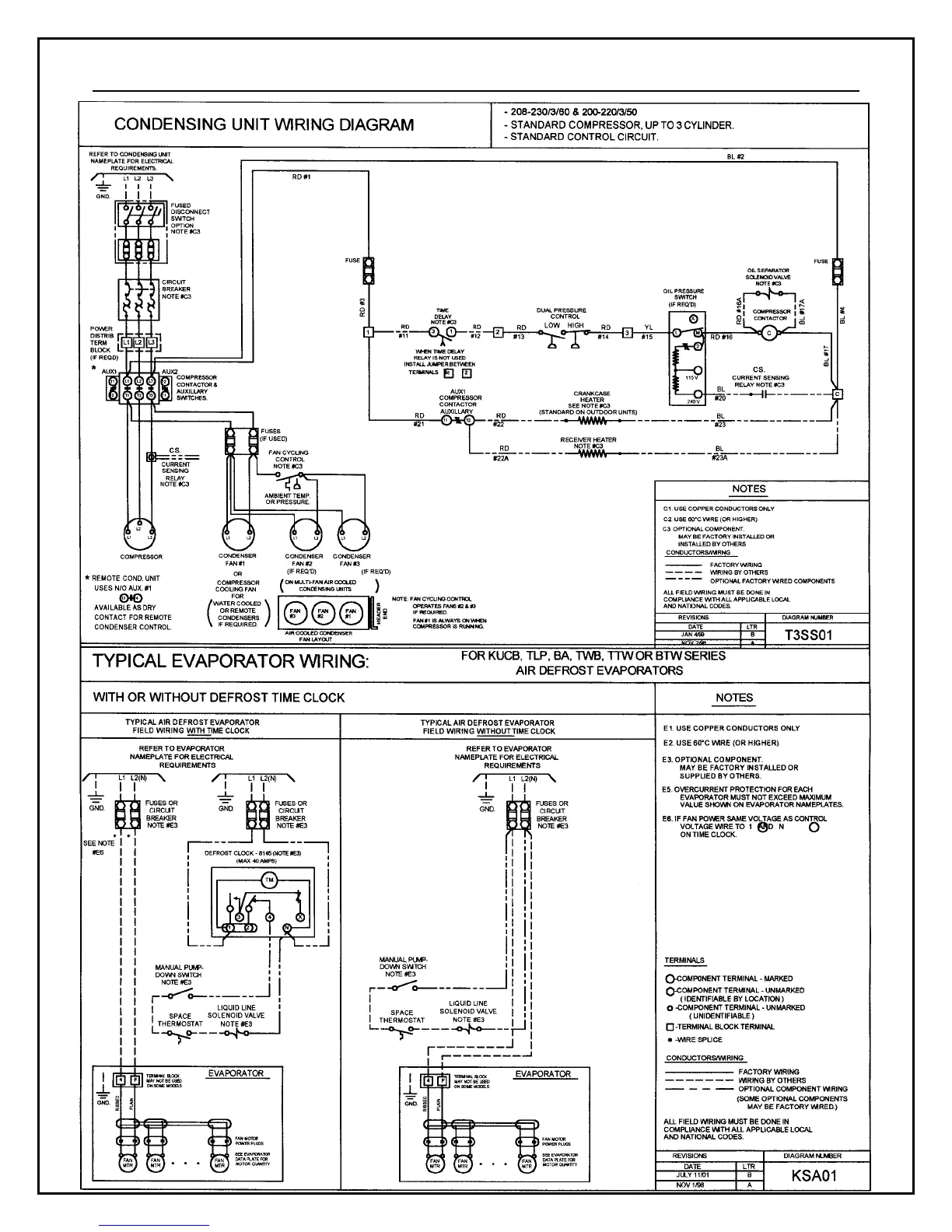
Electrical Wiring Diagram – Horizontal Air Flow Condensing Units (K-Line)

Related product manuals