EasyManua.ls Logo

KeepRite K40-CU-IM-13 - KE-Line Single-Phase Horizontal Air Flow Diagrams

KeepRite K40-CU-IM-13
36 pages
Print Icon
To Next Page IconTo Next Page
To Next Page IconTo Next Page
To Previous Page IconTo Previous Page
To Previous Page IconTo Previous Page
Loading...
9
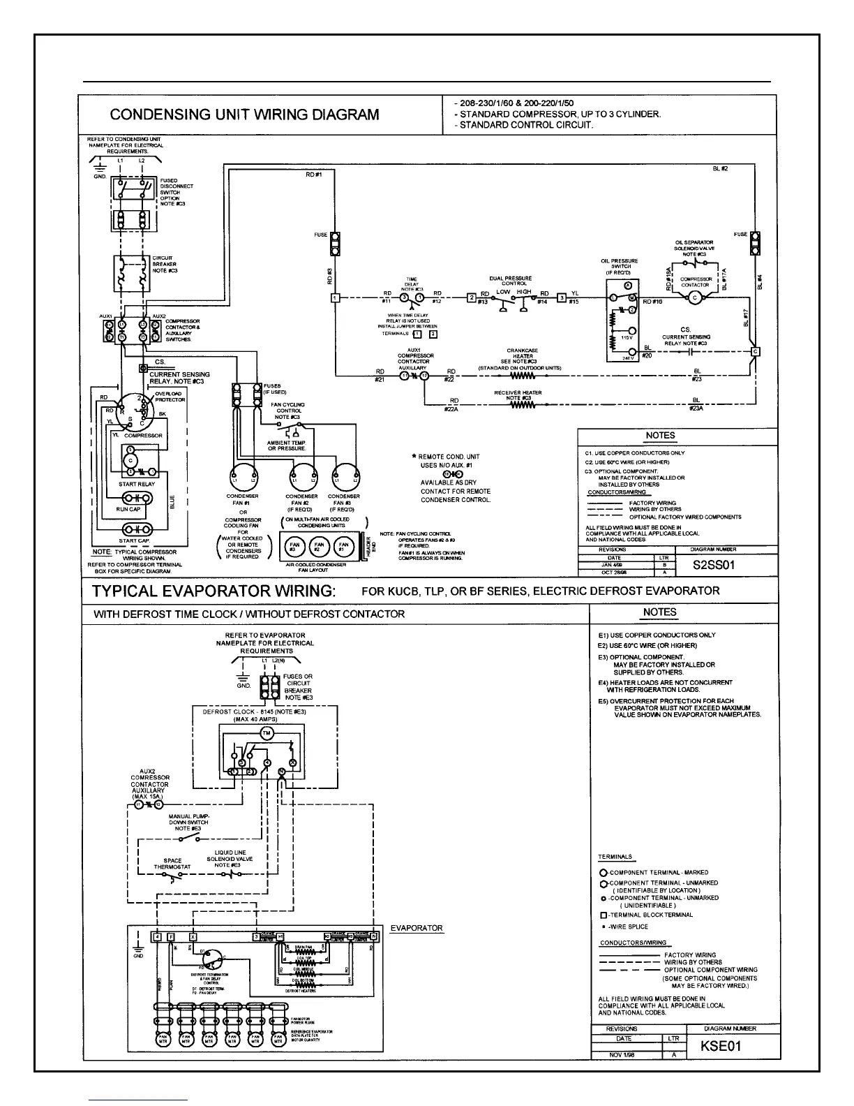
Electrical Wiring Diagram – Horizontal Air Flow Condensing Units (K-Line)

Related product manuals