EasyManua.ls Logo

Keithley 2601 - Page 115

Keithley 2601
562 pages
Print Icon
To Next Page IconTo Next Page
To Next Page IconTo Next Page
To Previous Page IconTo Previous Page
To Previous Page IconTo Previous Page
Loading...
2600S-901-01 Rev. C / January 2008 Return to Section Topics 3-11
Series 2600 System SourceMeter® Instruments Reference Manual Section 3: DUT Test Connections
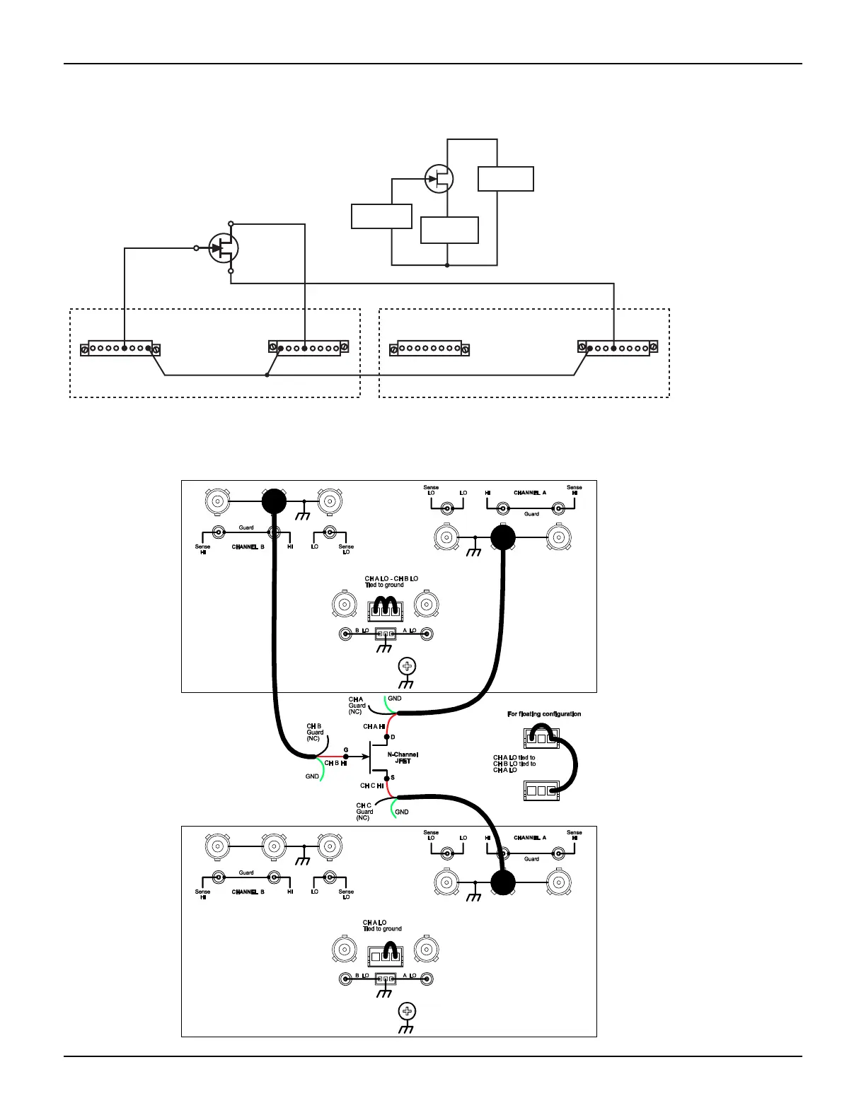
Figure 3-9
G
S
D
N-Channel
JFET
Keithley Model 2602/2612-1
Channel
A
LO G
Lo
HI G G G
HI
SS
Channel
B
LOG
Lo
HIGGG
HI
SS
HI HI
Keithley Model 2602/2612-2
Channel
A
LO G
Lo
HI G G G
HI
SS
Channel
B
LOG
Lo
HIGGG
HI
SS
HI
G
S
D
Equivalent Circuit
SMU B
Unit #1
HI
LO
SMU A
Unit #2
HI
LO
SMU A
Unit #1
HI
LO
Three SMUs connected to a 3-terminal device
Model 2636, three SMUs connected to a 3-terminal device
(local sensing, non-floating)

Table of Contents

Other manuals for Keithley 2601

Related product manuals