EasyManua.ls Logo

Keithley 2601 - Page 207

Keithley 2601
562 pages
Print Icon
To Next Page IconTo Next Page
To Next Page IconTo Next Page
To Previous Page IconTo Previous Page
To Previous Page IconTo Previous Page
Loading...
2600S-901-01 Rev. C / January 2008 Return to Section Topics 8-21
Series 2600 System SourceMeter® Instruments Reference Manual Section 8: Source-Measure Concepts
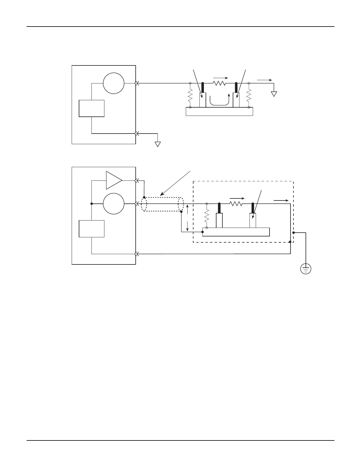
Figure 8-15
Comparison of unguarded and guarded measurements
Insulator
I
D
DUT
Metal Mounting Plate
I
L
R
L1
R
L2
Insulator
I
M
= I
D
+ I
L
I
M
= Measured current
I
D
= DUT current
I
L
= Leakage current
IN/OUT
HI
I-Meter
IN/OUT
LO
V-Source
A. Unguarded
I
D
DUT
Metal Mounting Plate
R
L1
Insulator
I
M
= I
D
IN/OUT
HI
I-Meter
IN/OUT
LO
V-Source
x1
GUARD
0V
SourceMeter
SourceMeter
B. Guarded
Connect to earth safety ground
using #18 AWG wire or larger.
Cable Shield
Safety Shield

Table of Contents

Other manuals for Keithley 2601

Related product manuals