EasyManua.ls Logo

Keystone KS - Page 24

Keystone KS
60 pages
Print Icon
To Next Page IconTo Next Page
To Next Page IconTo Next Page
To Previous Page IconTo Previous Page
To Previous Page IconTo Previous Page
Loading...
Page 24
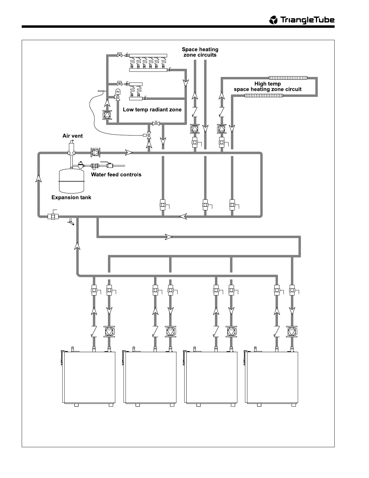
Figure 18. Hydronic Piping — Multiple Boilers, Reverse Return, Multi-Temp Zones (zoning with circulators).
KeystoneKeystone
KeystoneKeystone
Keystone
KeystoneKeystone
KeystoneKeystone
Keystone
KeystoneKeystone
KeystoneKeystone
Keystone
KeystoneKeystone
KeystoneKeystone
Keystone

Table of Contents