EasyManua.ls Logo

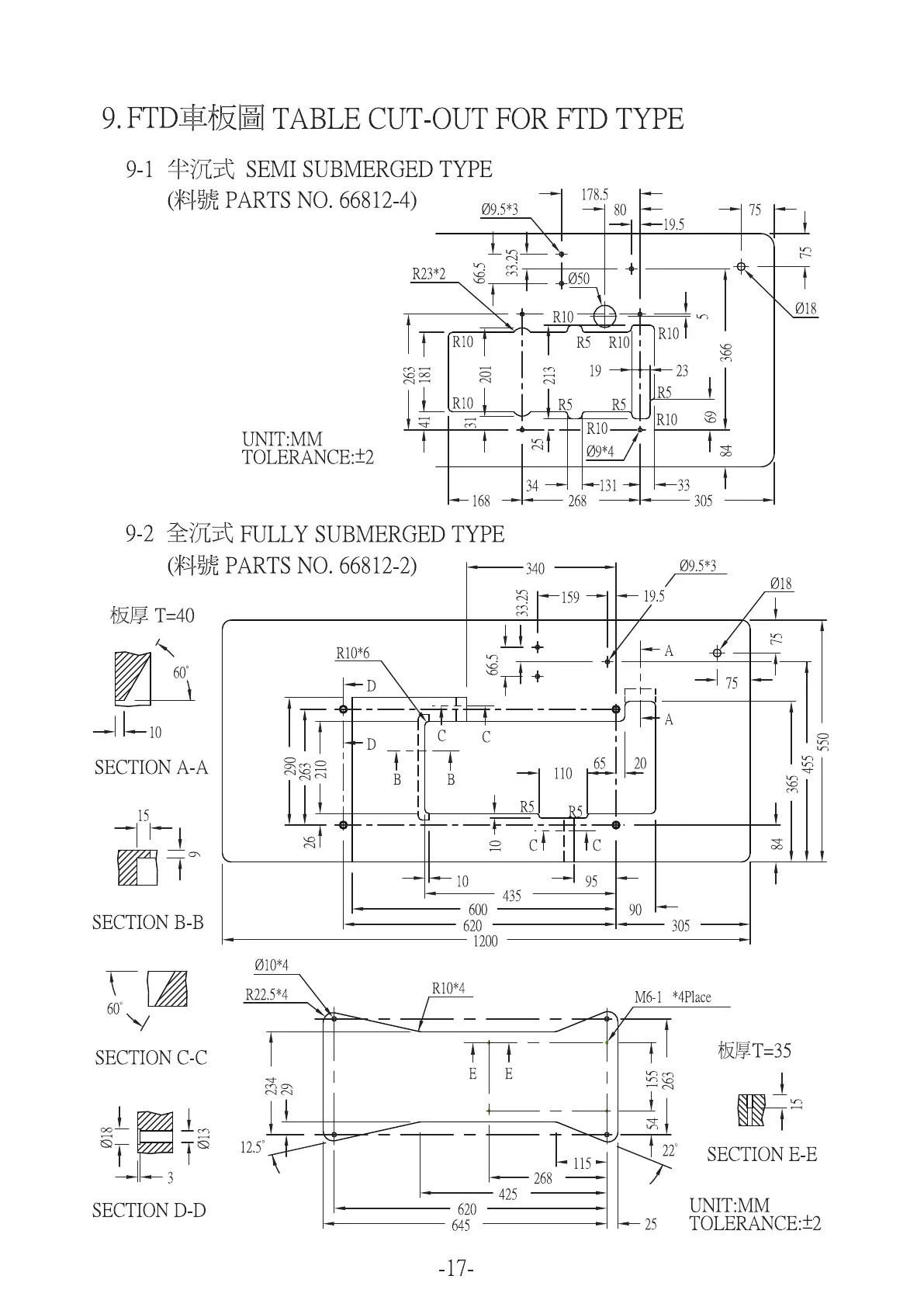
Kingtex FTD Series - Table Cut-Out Diagrams; Semi Submerged Type Table Cut-Out; Fully Submerged Type Table Cut-Out

Default Icon
21 pages
Print Icon
To Next Page IconTo Next Page
To Next Page IconTo Next Page
To Previous Page IconTo Previous Page
To Previous Page IconTo Previous Page
Loading...

Related product manuals