EasyManua.ls Logo

Kioti DK65S - Bleeding Air from the Brake System

Kioti DK65S
111 pages
Print Icon
To Next Page IconTo Next Page
To Next Page IconTo Next Page
To Previous Page IconTo Previous Page
To Previous Page IconTo Previous Page
Loading...
MAINTENANCE 6-15
C70619B
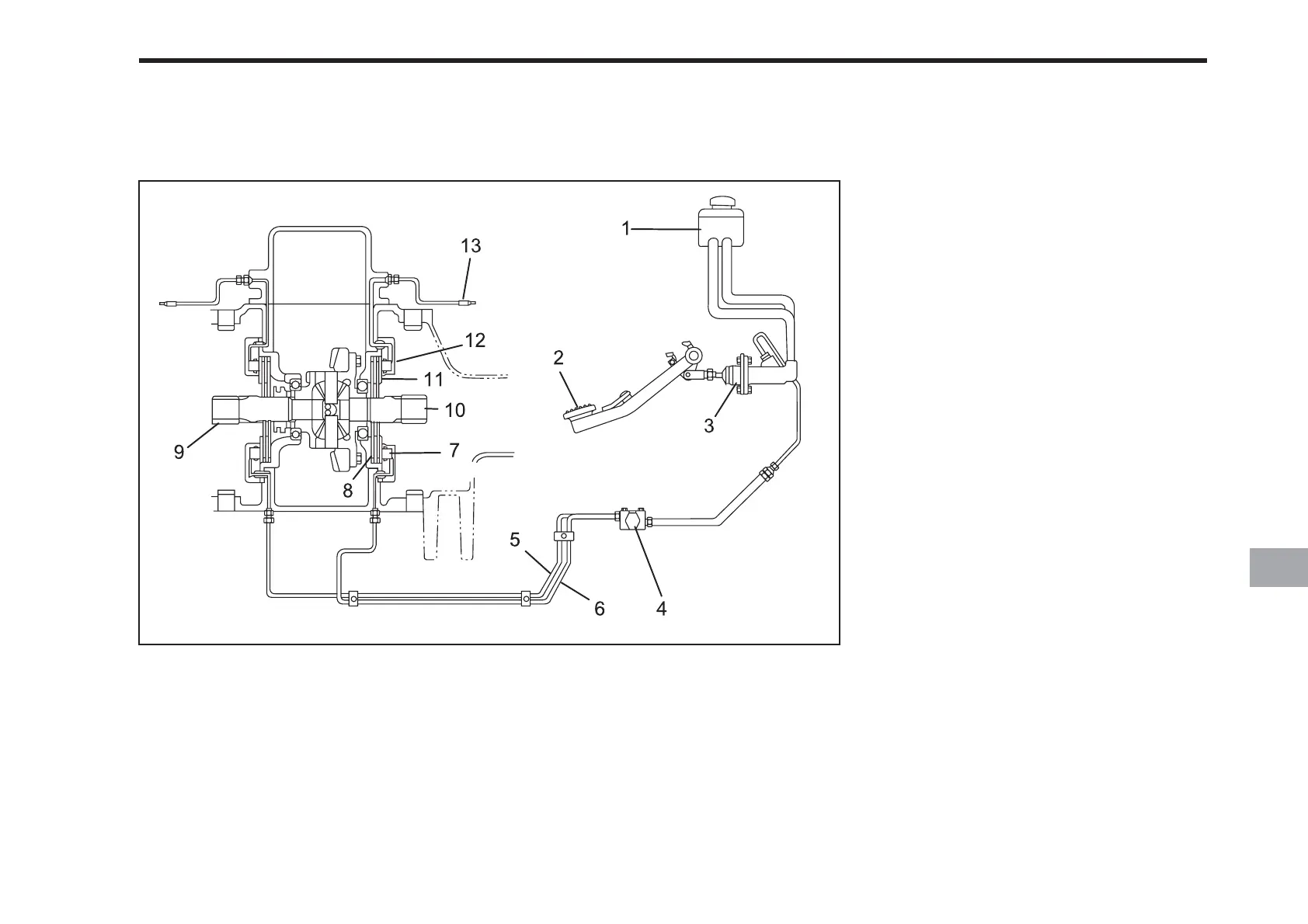
BLEEDING AIR FROM THE BRAKE SYSTEM
(1) Oil Reservoir
(2) Brake pedal
(3) Master Cylinder
(4) Balance Valve
(5) Oil Line (L)
(6) Oil Line (R)
(7) Piston
(8) Plate
(9) Drive Axle (L)
(10) Drive Axle (R)
(11) Stator
(12) Cylinder
(13) Bleeder Valve
PROCEDURE
1. Add approved brake oil to the reser-
voir (1) as needed to bring the level up
to the upper limit.
2. If brake oil is not drawn from the reser-
voir into the master cylinder when the
pedal is depressed, start the bleeding
procedure with the master cylinder (3).
Loosen the brake line at the balance
valve (4). Slowly depress the brake
pedal and hold. Retighten the brake
line before releasing the pedal to avoid
having more air sucked in. Repeat this
procedure until oil comes out of the
loosened brake line with no air bubbles.
Ensure that the brake line is tightened
securely.
3. To bleed air from the entire system, use
the bleeder valve (13). The left and
right sides are done the same way. A
hose can be attached to the bleeder
valve in order to collect the oil in a
container. A transparent hose that fits
snugly over the valve works best.
4. Loosen the bleeder valve (13) about a
half turn. Slowly depress the brake
pedal and hold. Close the bleeder valve
and release the pedal. Continue this
process until there are no air bubbles
in the oil. Check the oil level repeat-
edly during this process and add as
needed.

Table of Contents

Related product manuals