EasyManua.ls Logo

KitchenAid 36" - Wiring Diagram

KitchenAid 36"
40 pages
Print Icon
To Next Page IconTo Next Page
To Next Page IconTo Next Page
To Previous Page IconTo Previous Page
To Previous Page IconTo Previous Page
Loading...
17
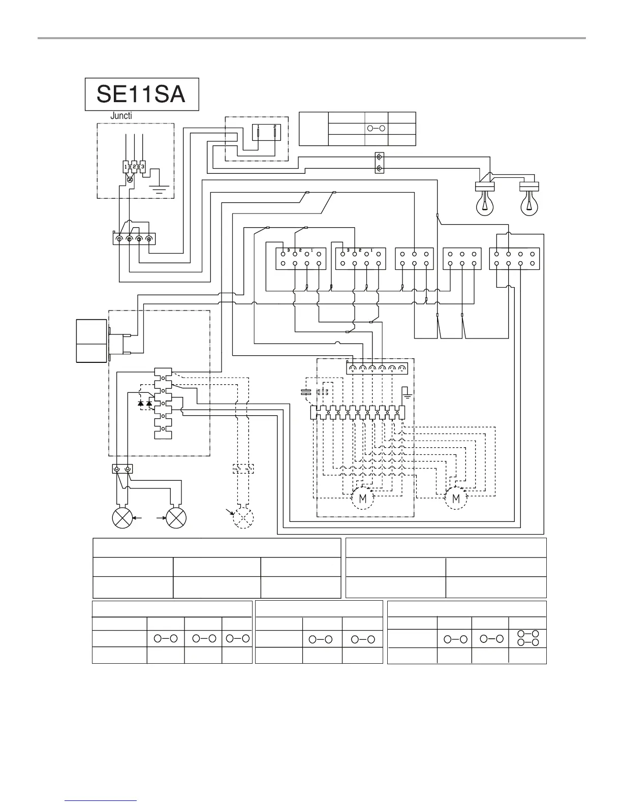
WIRING DIAGRAM
SE11SA
Junction box
N
L
Gnd
Y- G
IR switch
Switch
W
BK
R
BR
Temperature
sensor
Closure
temperature:
167˚F±5.4˚F
(75+/-3˚C)
Opening
temperature:
140˚F (60˚C)
W
W
W
Y
BU
Y
BU
Y
1
2
4
3
6
5
W
Y
Lamps
Motor Resistance (Ohms)
Blue-Red: 18
Blue-Gray: 14.3
Blue-White: 21.6 (min.)
Room Temp: 73.4˚F (23˚C)
Blue-Black: 9.8 (max)
Switch operation with button “1-2-3”
Position
Connection
Action
1
2
4
3
6
5
24
7
Speed 1
Speed 2
Speed 3
Switch operation with button
ON-OFF”
Position
Connection
Action
4
6
2
4
Motor ON
Motor OFF
ON
OFF
Position
Connection
Action
Switch operation with button “Light”
1
2
OFF
6
4
2
4
7
6
8
5
Lights Off
Low
Intensity
High
Intensity
Motor Characteristics
Power supply: 120 VAC
Frequency: 60 Hz
Power absorption: 420 W
Current: 3.7A
Optional kit with 1 motor
BR
BR
Y
Y
BU
GY
BK
R
W
Y/G
1
2
4
3
6
7
5
8
9
10
25uF
BR
BR
25uF
BU
BK
GY
R
W
Y- G
1
2
4
3
6
5
Speed 1
Speed 2
Speed 3
BU
BK
GY
W
W
W
W
BU
R
W
R
R
R
R
GY
1
2
4
3
6
7
5
8
Fan speed
1
2
4
3
6
7
5
8
Fan speed
GY
R
W
R
R
BK
BR
On
Off
1
2
4
3
6
5
Fan
R
BK
BR
On
Off
Fan
1
2
4
3
6
5
BU
BK
Y
BU
BK
1
2
4
3
6
7
5
8
Off
1
2
Position
Connection
Action
1
2
W
BK
IR lamps
Switch
operation
ON
OFF
Light ON Light OFF
No
connection
R
Light
Optional
lamp used
in 48" (121.9 cm)
size hood

Table of Contents

Other manuals for KitchenAid 36"

Related product manuals