EasyManua.ls Logo

KitchenAid 36" - Schéma de Câblage

KitchenAid 36"
40 pages
Print Icon
To Next Page IconTo Next Page
To Next Page IconTo Next Page
To Previous Page IconTo Previous Page
To Previous Page IconTo Previous Page
Loading...
37
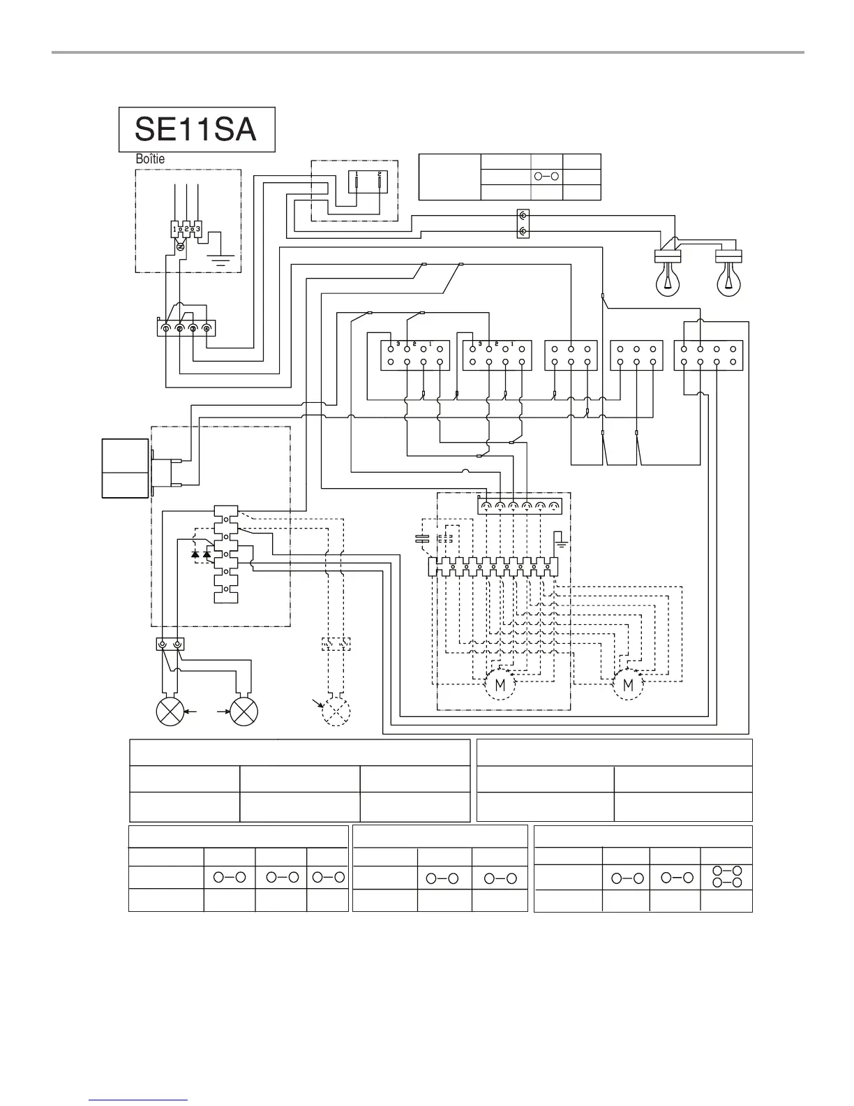
SCHÉMA DE CÂBLAGE
SE11SA
Boîtier de connexion
Neu
L
Terre
JA-VE
Commutateur à infrarouge
Commu-
tateur
BL
N
R
MAR
BL
BL
BL
JA
BU
JA
BU
JA
1
2
4
3
6
5
BL
JA
Lampes
Résistance du moteur (ohms)
Bleu-Rouge: 18
Bleu-Gris: 14,3
Bleu-Blanc: 21,6 (min.)
Temp. ambiante.
:
73,4˚F (23˚C)
Bleu-Noir: 9,8 (max)
Position
1
2
4
3
6
5
24
7
Position
4
6
2
4
Position
1
2
6
4
2
4
7
6
8
5
MAR
MAR
JA
JA
BU
GRIS
N
R
BL
JA/VE
1
2
4
3
6
7
5
8
9
10
25uF
MAR
MAR
25uF
BU
N
GRIS
R
BL
JA-VE
1
2
4
3
6
5
BU
N
GRIS
BL
BL
BL
BL
BU
R
BL
R
R
R
R
GRIS
1
2
4
3
6
7
5
8
1
2
4
3
6
7
5
8
GRIS
R
BL
R
R
N
MAR
1
2
4
3
6
5
R
N
MAR
1
2
4
3
6
5
BU
N
JA
BU
N
1
2
4
3
6
7
5
8
1
2
Position
Connexion
Solution
1
2
BL
N
Lampes IR
Fonctionnement
du commutateur
Marche
Arrêt
Lampe
allumée
Pas de
connexion
R
Lampe optionnelle
dans les hottes
de 48" (121,9 cm)
Capteur de
température
Température de
fermeture :
167˚F±5,4˚F
(75+/-3˚C)
Température
d'ouverture :
140˚F (60˚C)
Fonctionnement du commutateur avec le bouton “1-2-3”
Connexion
Solution
Vitesse 1
Vitesse 2
Vitesse 3
Fonctionnement du commutateur avec
le bouton “On-Off (marche-arrêt)
Moteur en
marche
Moteur
à l'arrêt
Marche
Arrêt
Connexion
Solution
Fonctionnement du commutateur avec
le bouton “Light” (éclairage)
Caractéristiques du moteur
Arrêt
Alimentation
: 120 VAC
Fréquence
: 60 Hz
Absorption de courant
: 420 W
Courant: 3,7A
Lampes
éteintes
Intensité
minimale
Intensité
maximale
Connexion
Solution
Ensemble (en option) pour moteur seul
Vitesse du ventilateur
Vitesse du ventilateur
Marche Arrêt
Marche
Arrêt
Arrêt
Ventilateur
Lampe
Vitesse 1
Vitesse 2
Vitesse 3
Ventilateur
Lampe
éteinte

Table of Contents

Other manuals for KitchenAid 36"

Related product manuals