EasyManua.ls Logo

Kohler 4.5EFOD - Page 52

Kohler 4.5EFOD
60 pages
To Next Page IconTo Next Page
To Next Page IconTo Next Page
To Previous Page IconTo Previous Page
To Previous Page IconTo Previous Page
Loading...
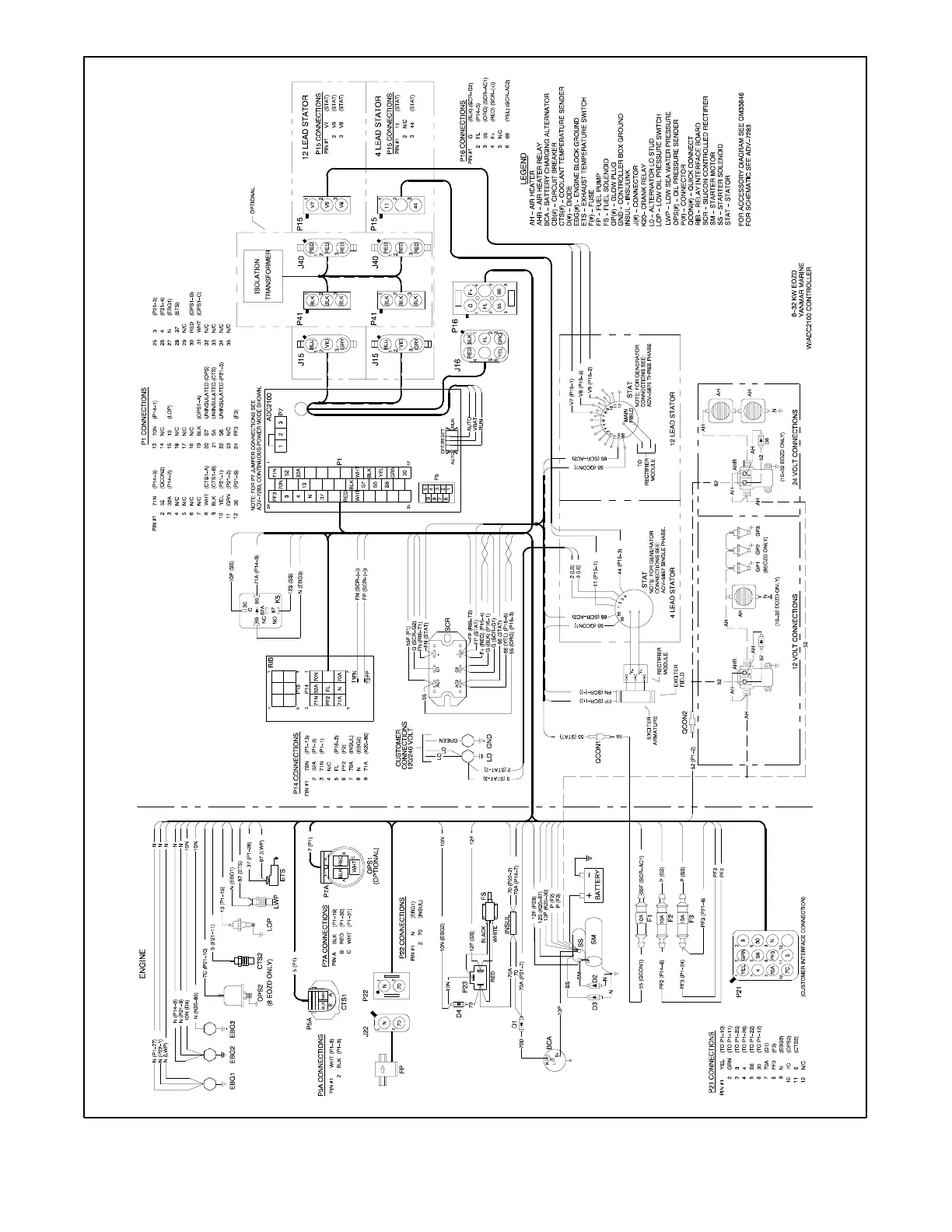
TP-6252 2/0852 Section 5 Wiring Diagrams
GM50488-A
Figure 5-6 Wiring Diagram for Models 8, 10--32EOZD/6.5, 8.5--27EFOZD

Table of Contents

Related product manuals