EasyManua.ls Logo

Kohler 4EF

Kohler 4EF
48 pages
To Next Page IconTo Next Page
To Next Page IconTo Next Page
To Previous Page IconTo Previous Page
To Previous Page IconTo Previous Page
Loading...
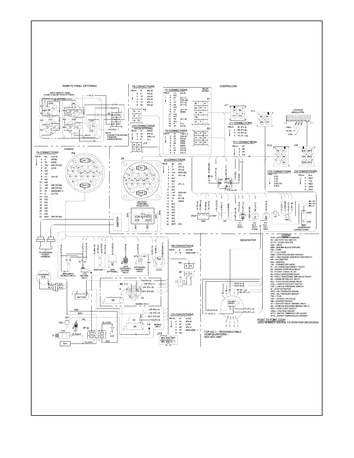
TP-5985 10/02 29Section 5 Wiring Diagrams
359343-F
Figure 5-2 Point-to-Point Wiring Diagram

Other manuals for Kohler 4EF

Related product manuals