EasyManua.ls Logo

Koolaire KYT0500A - KT1700 1 Ph Self-Contained Air;Water-Cooled

Default Icon
152 pages
Print Icon
To Next Page IconTo Next Page
To Next Page IconTo Next Page
To Previous Page IconTo Previous Page
To Previous Page IconTo Previous Page
Loading...
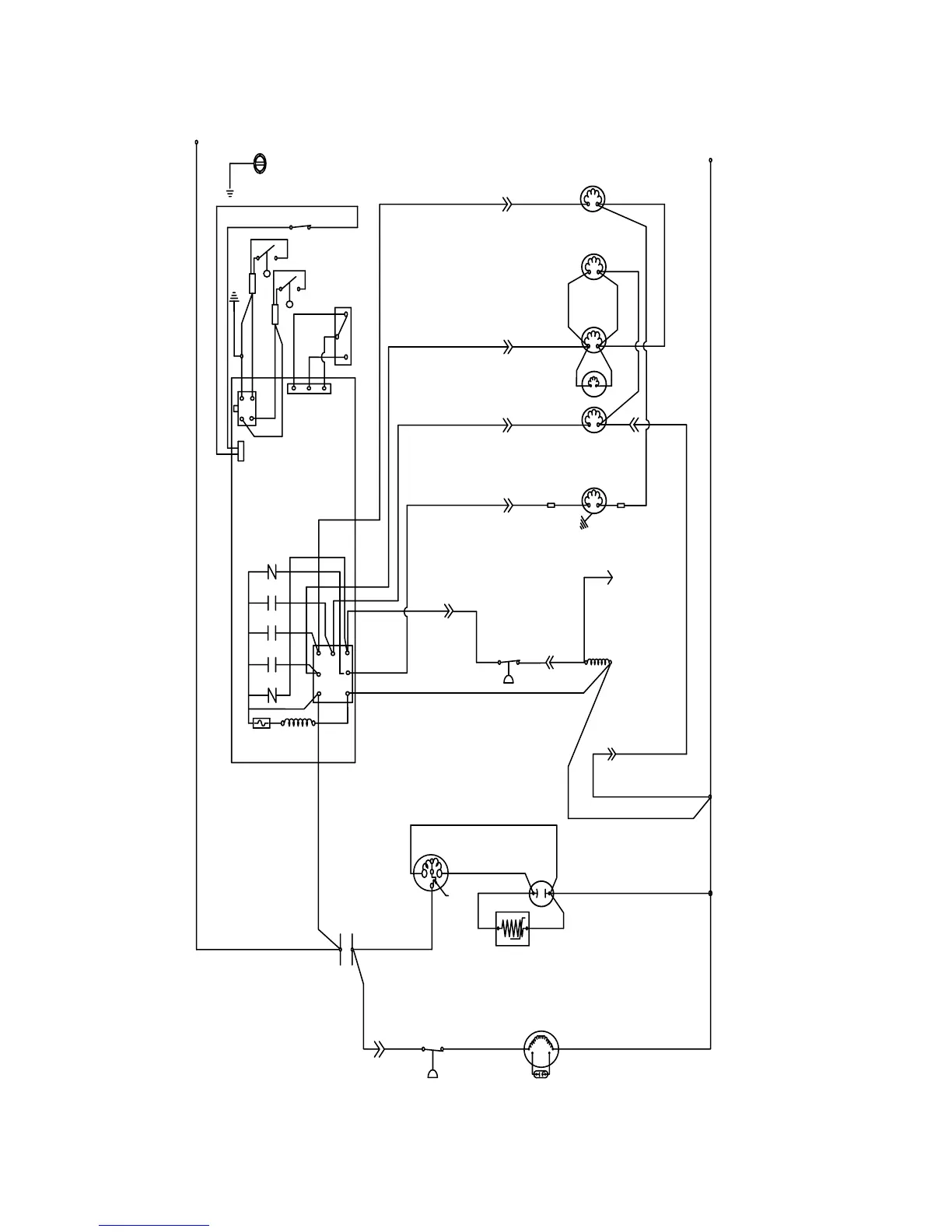
138 Part Number STH063 9/17
1PH SELF-CONTAINED AIR/WATER-COOLED
L1
L2
GND
(22)
WHT
(21) BLU
(20) BLU
(99)
WHT
(77) RED
(61) RED
(87)
WHT
(81) WHT
(25) RED
(76) BLK
(60) BLK
(57) GRY
(42)
ORG
(89)
PRPL
(88) PRPL
(58)
PRPL
(56) WHT
(74)
WHT
(75)WHT
(50) BLU
(C)
(S)
(R)
(45)YEL
RED
BLK
(55)
BLK
L1
(51)
ORG
000012160_04
YEL
(83) ORG
(81 )
WHT
(88) RED
(80)
WHT
(59)
ORG
(26)
WHT
(98) GRY
(85)
BLK
RED
BLK
WHT
BRN
5
14
56
1
42
55
17
31
26
3
16
41
19
28 54
9
18
15
7
11
58
43
25
27

Table of Contents

Related product manuals