EasyManua.ls Logo

Lennox SL280UHNV Series - Wiring and Sequence of Operation

Lennox SL280UHNV Series
53 pages
Print Icon
To Next Page IconTo Next Page
To Next Page IconTo Next Page
To Previous Page IconTo Previous Page
To Previous Page IconTo Previous Page
Loading...
Page 40
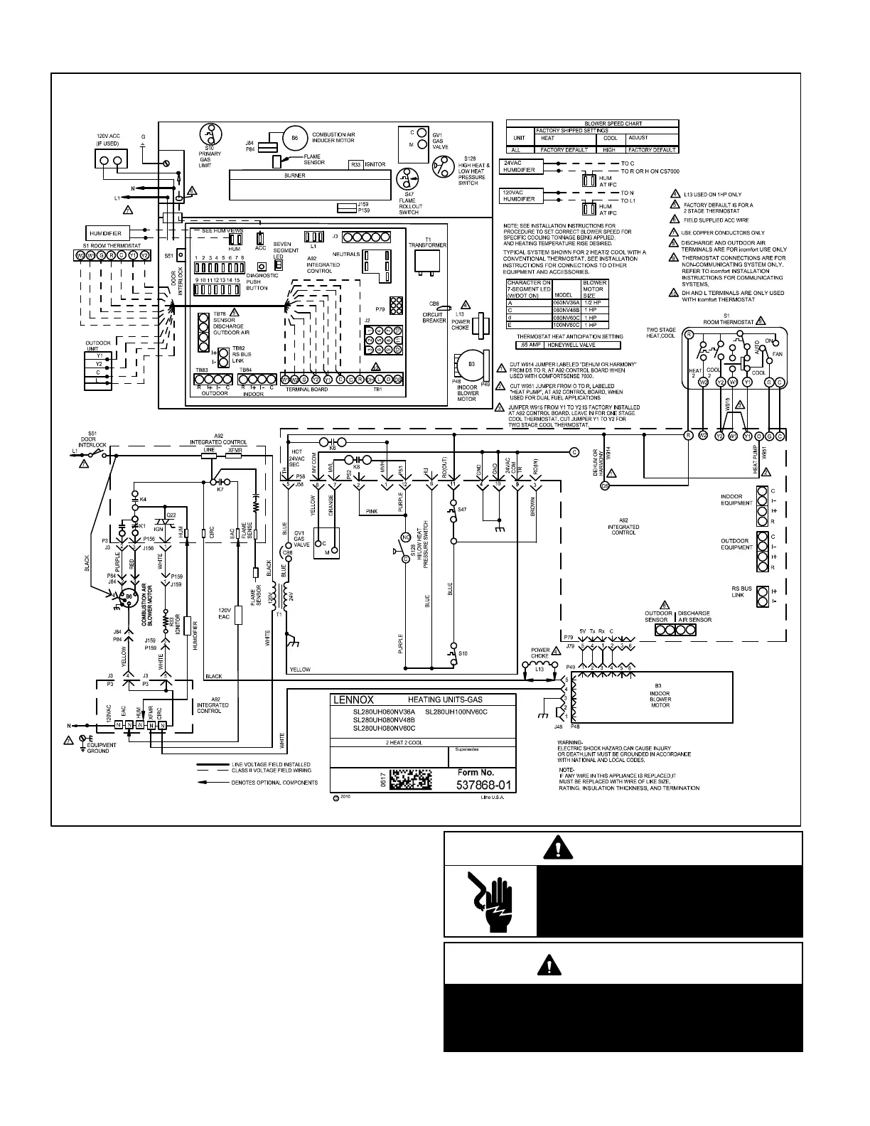
VII- Wiring and Sequence of Operation
Integrated Control Self Check
When there is a call for heat, the communicating enabled
integrated control runs a self check. The control checks for
S10 primary limit and the S47 thermal switch switch nor
mally closed contacts. The control also checks for S102
high heat and S128 low heat prove switch normally open
contacts. Once self check is complete and all safety
switches are operational, heat call can continue.
NOTE - The ignition control thermostat selection DIP switch is
factory-set in the “TWO-STAGE” position.
WARNING
Electric Shock Hazard. Can cause
injury or death. Unit must be properly
grounded in accordance with national
and local codes.
WARNING
Fire Hazard. Use of aluminum wire with this
product may result in a fire, causing property dam
age, severe injury or death. Use copper wire only
with this product.

Other manuals for Lennox SL280UHNV Series

Related product manuals