EasyManua.ls Logo

Lenze EVS9323-ES - Page 123

Lenze EVS9323-ES
189 pages
To Next Page IconTo Next Page
To Next Page IconTo Next Page
To Previous Page IconTo Previous Page
To Previous Page IconTo Previous Page
Loading...
Appendix
11-4
BA9300SU EN 2.1
9300std016

















        
 






9352
93XX
RB






K1
K1

OFF
ON


F1 F2

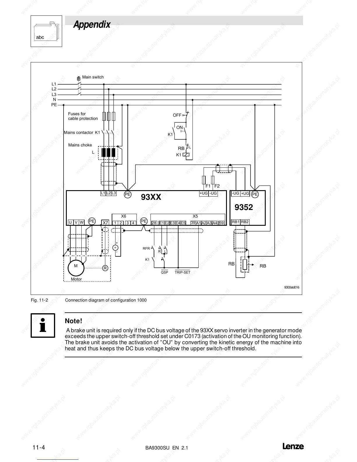
Fig. 11-2 Connection diagram of configuration 1000
Note!
A brake unit is required only if the DC bus voltage of the 93XXservo inverter in the generator mode
exceeds the upper switch-off threshold set under C0173 (activation of the OU monitoring function).
The brake unit avoids the activation of OU by converting the kinetic energy of the machine into
heat and thus keeps the DC bus voltage below the upper switch-off threshold.

Table of Contents

Related product manuals