EasyManua.ls Logo

LG Tri-Zone Multi F - Page 27

LG Tri-Zone Multi F
77 pages
To Next Page IconTo Next Page
To Next Page IconTo Next Page
To Previous Page IconTo Previous Page
To Previous Page IconTo Previous Page
Loading...
MULTI F OUTDOOR UNIT | 27
Multi F Outdoor Unit Data
'XHWRRXUSROLF\RIFRQWLQXRXVSURGXFWLQQRYDWLRQVRPHVSHFL¿FDWLRQVPD\FKDQJHZLWKRXWQRWL¿FDWLRQ
©/*(OHFWURQLFV86$,QF(QJOHZRRG&OLIIV1-$OOULJKWVUHVHUYHG³/*´LVDUHJLVWHUHGWUDGHPDUNRI/*&RUS
MULTI
F
MAX
MULTI
F
MULTI F OUTDOOR UNIT
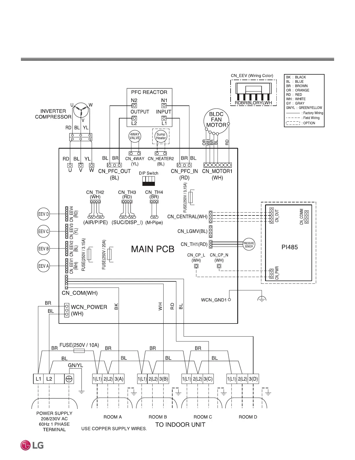
Wiring Diagram
Figure 13: LMU30CHV and LMU36CHV Wiring Diagram.

Other manuals for LG Tri-Zone Multi F

Related product manuals