EasyManua.ls Logo

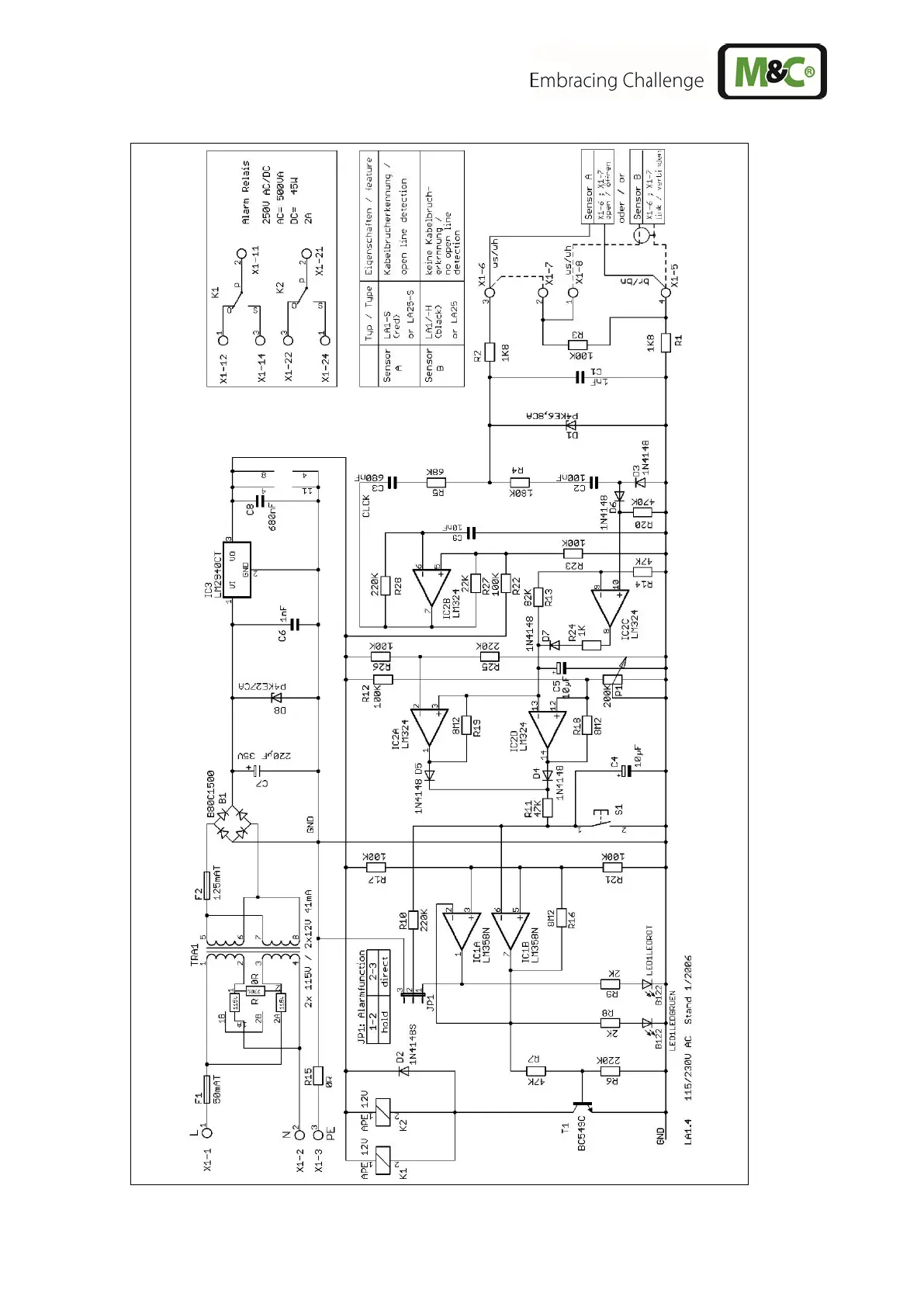
M&C LA Series - Figure 10 Flow Diagram LA1.4, 115;230 V 50;60 Hz

M&C LA Series
29 pages
Print Icon
To Next Page IconTo Next Page
To Next Page IconTo Next Page
To Previous Page IconTo Previous Page
To Previous Page IconTo Previous Page
Loading...
28 LA | 1.01.01 www.mc-techgroup.com
Figure 10 Flow diagram LA1.4, 115/230V 50/60Hz

Related product manuals