EasyManua.ls Logo

Manitowoc QY0605W - Q450;Q600;Q800;Q1000 - Remote - 1 Phase Without Terminal Board

Manitowoc QY0605W
175 pages
Print Icon
To Next Page IconTo Next Page
To Next Page IconTo Next Page
To Previous Page IconTo Previous Page
To Previous Page IconTo Previous Page
Loading...
Electrical System Section 6
6-30 Part No. 80-1100-3
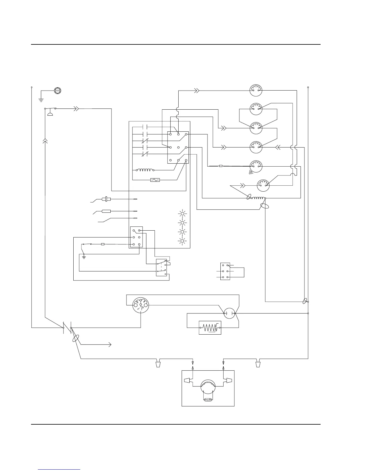
Q450/Q600/Q800/Q1000 - REMOTE - 1 PHASE WITHOUT TERMINAL BOARD
C
SR
L
1
*OVERLOAD
(51)
(48)
(42)
(45)
(46)
(49)
(47)
RR
(50)
(94)
(55)
(61)
(20) (21)
(77)
(60)
(98)
(57)
(74)
(58)
(59) (83) (82)
(99)
1F
1C
4
1
3
5
FUSE (7A)
TRANS.
(56)
ICE THICKNESS PROBE
(75)
HARVEST
SOLENOID
HPR
SOLENOID
DUMP
SOLENOID
(81)
(22)
WATER
PUMP
CONTACTOR
COIL
HIGH PRES
CUTOUT
BIN SWITCH LIGHT
HARVEST LIGHT/
SAFETY LIMIT CODE LIGHT
LOW D.C.
VOLTAGE
PLUG
CONTACTOR
CONTACTS
L1
COMPRESSOR
RUN CAPACITOR
LIQUID LINE
SOLENOID
REMOTE
FAN MOTOR
REMOTE CONDENSER
RUN CAPACITOR**
L2 (
N)
SEE SERIAL PLATE FOR VOLTAGE
CAUTION: DISCONNECT POWER BEFORE WORKING
ON ELECTRICAL CIRCUITRY.
DIAGRAM SHOWN DURING FREEZE CYCLE
PTCR
F1 F2
(64)
(63)
BIN SWITCH
(62)
(66)
(65)
(69)
(67)
(68)
TOGGLE SWITCH
68
67
69
66
62
ICE
OFF
CLEAN
(62)
VIEW FOR WIRING
CLEAN LIGHT
WATER LEVEL LIGHT
WATER LEVEL PROBE
AUCS DISPENSE TIME
(88) (80)
(78) (79)
WATER
VALVE
2
1G
(89)
(88)
SV2073

Table of Contents

Other manuals for Manitowoc QY0605W

Related product manuals