EasyManua.ls Logo

Marantz CD85 - Block Diagram

Marantz CD85
56 pages
Print Icon
To Next Page IconTo Next Page
To Next Page IconTo Next Page
To Previous Page IconTo Previous Page
To Previous Page IconTo Previous Page
Loading...
3-1
BLOCK
DIAGRAM
'cÖM--
-
--
-
--
-,
1
SE_R_V_O
__
+_H_F--A-M-PLI-FI-ER-
-C-IR_C_UÏT--
-EC~-
E-R-~1-RC_U_IT-
---
--
-
---
-
1 l..,I 1 1 1
i ! !
~:~--
I"'
'
1
1 1
"'
~o,o
ooo,
ao=
0 0
~-----~"'--1
PROCESSOR
:=-
, !
HFD
. 1 1 1
LOOPFILTER
1
CD
MECHANISM
1 1
FOCUS
1
' asc 1 1 C ?
CQ,
" 1
~~~
k:._:
IREF
CHARGE
t._
PD-OC
"""'
1 1
1
LfQÇUS
MOTOR
,'
0
1
FE
I
OOD5
1 'f1 1
FOCUS
DRlVE
I
FElllg
1
'"'"""'
we------1-I,
--l,1----1--1<e-l1~iii<J~~~
1--<--
-~"j'
U .
il
:
MOTOR
RADIAL
MOTOR
jRADIAI.
DRIVE
'
,-,
1 1 1
<J
1
,n.
1
L--
LASER
~~
RE2
1
1 1
~
r;,
DIODE
1 1
DAC
Il
RE-dig
,
\
1
I I .!.
iJ
'A~=
RADIAL
ERROR
MONITOR
1 1 ..,.._,..,,
PROCESSOR
1
'!
S{HF)
i,__
DIODE
1 1
~~UT
L
_____
f'c:zc:zzzzF'""':z·
:zz~
~
DOOS
~222222d:;
0
~'~il
---M--
:;~
1 _
~
1 1
.~
"/
\
. 1 1 1
'--------~'--'>---~'°c,r
TURNTASLE
7 1
MC
' 1 1
1:0,
1 J
!
SUPPLY
CIÄCUIT
-
--~
:7
i
CONTR_O_L-ÄN-
□-□
-ISP_LA_Y_ë1-RC_U_IT
-
--
-
·,
1 ' '
' 1 1 8 i
1
·, ·,
""""''
'
'
"'
1
!
~-,
- i i
-~
~
!:l:
~
i
,
W/////7/////////////////.
1
l
8L..--19
•1
,---,
1
1
VOLTAGE
L i
~:=~:
1
~
- 1
""""
0 0
"7,
'
'""
\
""
'-m
51.Jl'PLY
,
__
FlU.
----
t,_
+19
1
+10
~-,
SUPPLY
' 0
~
..
-"
L-
-10
s=CH
t,_
-16
"'
'
.,_.,
ëiii
t
OMM
DA1-DA4
OSCOOO<
OSA
QO,
cc,
SW"'f
MC
SSM
~
QSA
QO,
1
'
°''"
' "
~
77777
~~
.-DAAB
~
'""':%
~
""'"
MUTIS
-
s
MUTIS
ca.
-
SWAB/SSM
L
i5
ili
1
KILL
I I
RECEIVER
----"'-----'"--:=.J
L'.::l________
I__
~
l__
_______
_
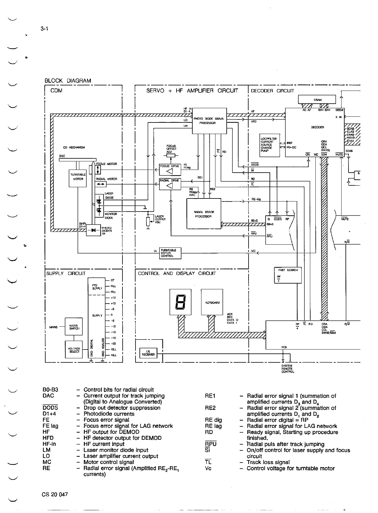
B0-B3
DAG
DOOS
D1+4
FE
FE
lag
HF
HFD
HF-in
LM
LO
MC
RE
es
20 047
Control bits
lor
radial circuit
Current output
tor
track jumping
(Digital
to
Analogue Converted)
Drop out detector suppression
Photodiode currents
Focus error signal
Focus error signa!
for
LAG
network
HF
output
tor
DEMOD
HF
detector output
for
DEMOD
HF
current input
Laser monitor diode input
Laser amplifier current output
Motor control signa!
Radial error signal (Amplified
RE
2
-RE
1
currents)
RE1
RE2
RE
dig
RE
lag
RD
RPU
Si
TL
Vc
SYSTEM
REMOTE
CONTROL
Radial error signal 1 (summation
of
amplified currents D
3
and D
4
Radial error signal 2 (summation
of
amplified currents D
1
and D
2
Radial error digital =
RP
Radial error signal
lor
LAG network
Ready signal, Starting up procedure
finished,
Radial puls alter track jumping
On/off control
tor
laser supply and focus
circuit
Track loss signa!
Control voltage
tor
turntable motor

Related product manuals