EasyManua.ls Logo

Marantz DR17 - Page 13

Marantz DR17
46 pages
Print Icon
To Next Page IconTo Next Page
To Next Page IconTo Next Page
To Previous Page IconTo Previous Page
To Previous Page IconTo Previous Page
Loading...
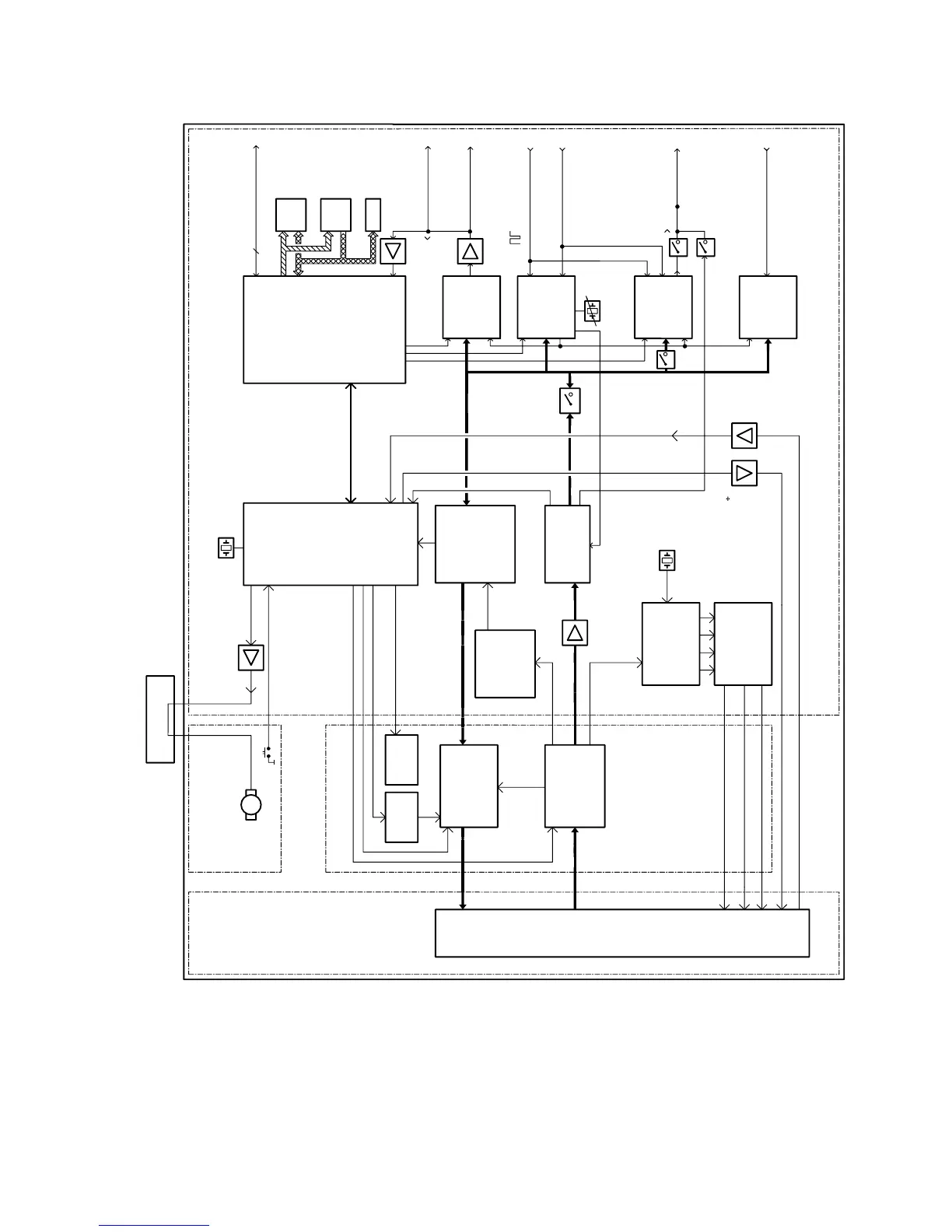
USER
MICRO
TTL
7481
7300
?
IIS
SPI
CRIN
33MHz
DAC
TDA1305T
7440
7480
I2C-BUS
SCL
SDA
7323
7322
7321
2
GDIN
DAI-O
ADC
SRAM
ROM
EXP
TDA1373H/N2
TDA1315
SAA7366
7465
7405
7192,7193,7195
7182,7183,7185
TRAY MOTOR CONTROL
PROCESSING
WOBBLE
WOBBLE
EFM
MOTO1/2
MPWM
TRAY SENSE
TRAYMOTOR
SERVO
CDM-36
LASER
PHOTO
DIODES
FOCUS
RADIAL
SLEDGE
MOTOR
DISC
CDM BOARD
MOTOR BOARD
& TIMING
CONTROL
LASER
AEGER
PROCESSOR
SIGNAL
MAIN BOARD
32MHz
MICRO
CONTROLLER
CDCEP
CD-ENCODER
CD-DECODER
DSICR
CONTROLLER
SERVO
DRIVER
SERVO
DIGITAL
16MHz
68HC11K4
CONTROLLER
7170
1177
7320
7245
7210
7130
7105
C1-4
S1/S2
ANALOG
7010
DAC
7016
EEPROM
7014
LOADER ASSY
7150 - 7230 - 7235
PPN
CA/HFM
REN
TLN
FEN
MIRN
DIGITAL
UVW
UVW
7280 7297
7270
NEC 784036
CDE
TDA1371
CD60
LO9585P
CLO3
CLO1
CDR LOADER
1-11

Related product manuals